Например TDA7294

Форум РадиоКот • Просмотр темы - моталки спидометра.какую лучше собрать?
Форум РадиоКот
Здесь можно немножко помяукать :)

Текущее время: Пн окт 27, 2025 20:10:29

Часовой пояс: UTC + 3 часа


ПРЯМО СЕЙЧАС:



Начать новую тему Ответить на тему  [ Сообщений: 175 ]    , , , , 5, , , ,  
Автор Сообщение
Не в сети
 Заголовок сообщения: Re: моталки спидометра.какую лучше собрать?
СообщениеДобавлено: Пт окт 25, 2013 21:19:35 
Открыл глаза
Аватар пользователя

Зарегистрирован: Ср дек 29, 2010 02:41:29
Сообщений: 75
Рейтинг сообщения: 0
Осциллографа, к сожалению, нету.
Кстати, на базе транзистора напряжение меньше, чем перед R2. Если этот резистор вообще убрать, то напряжение на выходе хоть немного повысится? Хотя бы до тех же пяти вольт? (это так, на будущее, если возникнут проблемы с его нехваткой)


Вернуться наверх
 
Не в сети
 Заголовок сообщения: Re: моталки спидометра.какую лучше собрать?
СообщениеДобавлено: Пт ноя 01, 2013 07:17:33 
Родился

Зарегистрирован: Пт ноя 01, 2013 06:48:05
Сообщений: 2
Рейтинг сообщения: 0
Здравствуйте.
У меня вот такой экземпляр моталки (работал на приоре, соболе), но с недавних пор отказал.[url=http://img.radiokot.ru/files/91895/medium/6bqcbrhax.jpg]
Я не особый знаток электроники, но схему нарисовал вроде правильно(если нет, то может знающие поправят)
Какая стоит микросхема я как не пытался не разглядел :dont_know: .
И еще беда с выходами(когда паял возможно перепутал)
ВОПРОС: подскажите что за микросхема и раскладку выходов.
Извиняюсь за корявое художество.


Вернуться наверх
 
Не в сети
 Заголовок сообщения: Re: моталки спидометра.какую лучше собрать?
СообщениеДобавлено: Сб ноя 02, 2013 23:17:57 
Друг Кота
Аватар пользователя

Карма: 93
Рейтинг сообщений: 2154
Зарегистрирован: Сб май 05, 2012 20:19:55
Сообщений: 4959
Откуда: Минск
Рейтинг сообщения: 0
Схемка нарисована неверно. И похоже, что она на микроконтроллере. Так что восстановить самостоятельно явно не получится.

_________________
Прибор, защищённый предохранителем, сгорает первым, защитив предохранитель. Закон Мерфи.


Вернуться наверх
 
Не в сети
 Заголовок сообщения: Re: моталки спидометра.какую лучше собрать?
СообщениеДобавлено: Ср ноя 06, 2013 14:07:19 
Родился

Зарегистрирован: Пт ноя 01, 2013 06:48:05
Сообщений: 2
Рейтинг сообщения: 0
Еще один вариант для приоры. Рабочий 100%
http://img.radiokot.ru/files/91895/medium/6hk5nrdk8.jpg


Вернуться наверх
 
Эиком - электронные компоненты и радиодетали
Не в сети
 Заголовок сообщения: Re: моталки спидометра.какую лучше собрать?
СообщениеДобавлено: Чт ноя 21, 2013 06:56:52 
Грызет канифоль
Аватар пользователя

Карма: 6
Рейтинг сообщений: 28
Зарегистрирован: Ср май 02, 2012 07:57:31
Сообщений: 263
Откуда: Горно-Алтайск
Рейтинг сообщения: 0
А на КАМАЗ кто нибудь мутил? Вариант гена на 555 и ЛЕ5,ЛА7 и т.д. не проходит. Там в приводе спидометра стоит 3-х фазный электродвигатель по схеме звезда и драйвер на трех ключах на КТ872. На ДС идет 4 провода, видимо датчик тоже трехфазный три катушки, соедененые звездой и ротор. Пробовал подавать трехфазные сигналы от разных приводов CDRom, 3,5 Flopy. Собирал 3-фазный ген. по такой схеме :
Вложение:
ГЕн.png [103.87 KiB]
Скачиваний: 1852

Вал спидометра не раскручивается и только дергается. Частоту менял от 10 до 500 гц.
Как его еще можно раскрутить?
Вариант связки электромотор- родной датчик скорости+ регулятор скорости не пробовал т.к. нет пока в наличии ДС


Последний раз редактировалось EAV_04 Пт ноя 22, 2013 02:57:46, всего редактировалось 1 раз.

Вернуться наверх
 
Не в сети
 Заголовок сообщения: Re: моталки спидометра.какую лучше собрать?
СообщениеДобавлено: Чт ноя 21, 2013 11:04:46 
Опытный кот
Аватар пользователя

Карма: 2
Рейтинг сообщений: -33
Зарегистрирован: Сб авг 31, 2013 10:09:52
Сообщений: 761
Откуда: от верблюда
Рейтинг сообщения: 0
Мне лично не попадался с четырьмя проводами все 3-х проводные датчики соединение треугольником собирал по такой схеме
Изображение
но только на выходе транзисторные ключи и стабилизатор параметрический на стабилитроне кс191. Мотает до 120 км в час но не устойчиво а нормально 65 км.

_________________
Чего уставился как WINDOWS на новое устройство ? ВЕРНИТЕ В МОДУ ДОБРОТУ!


Вернуться наверх
 
Не в сети
 Заголовок сообщения: Re: моталки спидометра.какую лучше собрать?
СообщениеДобавлено: Пт ноя 22, 2013 02:56:03 
Грызет канифоль
Аватар пользователя

Карма: 6
Рейтинг сообщений: 28
Зарегистрирован: Ср май 02, 2012 07:57:31
Сообщений: 263
Откуда: Горно-Алтайск
Рейтинг сообщения: 0
Спасибо! Буду пробовать.
Датчик точно трех проводной.

Если двиг. звездой соединен, значит и датчик тоже звездой должен быть. Может у него общая точка обмоток на корпусе сидит?
Буду рядом с машиной, прозвоню.
А ключи с открытым коллектором ставили вместо ЛН2 и стабилизатор общий или на каждый ключ?


Вложения:
Камаз датчик.jpg [8.25 KiB]
Скачиваний: 1439
Вернуться наверх
 
Не в сети
 Заголовок сообщения: Re: моталки спидометра.какую лучше собрать?
СообщениеДобавлено: Пт ноя 22, 2013 11:32:27 
Опытный кот
Аватар пользователя

Карма: 2
Рейтинг сообщений: -33
Зарегистрирован: Сб авг 31, 2013 10:09:52
Сообщений: 761
Откуда: от верблюда
Рейтинг сообщения: 0
Изображение
В цепи базы 10 килоом в цепи коллектора 680 ом транзистор буржуйский с надписью C945

_________________
Чего уставился как WINDOWS на новое устройство ? ВЕРНИТЕ В МОДУ ДОБРОТУ!


Вернуться наверх
 
Не в сети
 Заголовок сообщения: Re: моталки спидометра.какую лучше собрать?
СообщениеДобавлено: Пт ноя 22, 2013 17:08:12 
Грызет канифоль
Аватар пользователя

Карма: 6
Рейтинг сообщений: 28
Зарегистрирован: Ср май 02, 2012 07:57:31
Сообщений: 263
Откуда: Горно-Алтайск
Рейтинг сообщения: 0
Благодарю!
А где КС191?
R1 680 ом. не маловато будет? По калькулятору вот что получается:
Вложение:
Комментарий к файлу: Получается при открытом Т около 0,84А
ом.JPG [22.12 KiB]
Скачиваний: 1626

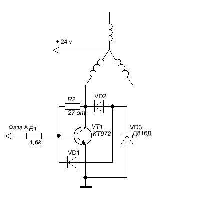
, а С945 0,25 вт. Может как Вы писали с КС191 на все R1 9,1 вольт подать. Попробую по Вашей схеме, но только не на диодах, а ЛЕ10 оставить и подать сразу на драйвер. Вот его схема
Вложение:
Комментарий к файлу: Драйвер спидометра
Камаз.JPG [15.95 KiB]
Скачиваний: 1689

Там же составной КТ972 стоит, он и ключом ЛЕ10 должен открыться.


Вернуться наверх
 
Не в сети
 Заголовок сообщения: Re: моталки спидометра.какую лучше собрать?
СообщениеДобавлено: Пт ноя 22, 2013 18:40:30 
Опытный кот
Аватар пользователя

Карма: 2
Рейтинг сообщений: -33
Зарегистрирован: Сб авг 31, 2013 10:09:52
Сообщений: 761
Откуда: от верблюда
Рейтинг сообщения: 0
В схеме спидометра тоже есть входные резисторы на 1,6 килоома и 972 транзисторы стоят я и сам бы поставил но отсутствуют они у меня ,вы вместо диодов ле10 ставить думаете ? :dont_know: А стабилизатором состоящим из последовательно включённым балластным резистором и параллельно после балластного резистора стабилитрон кс191 - обычный параметрический стабилизатор Изображение
питаются только микросхемы у меня некоторые 176 серии потому так и сделал.

_________________
Чего уставился как WINDOWS на новое устройство ? ВЕРНИТЕ В МОДУ ДОБРОТУ!


Вернуться наверх
 
Не в сети
 Заголовок сообщения: Re: моталки спидометра.какую лучше собрать?
СообщениеДобавлено: Сб ноя 23, 2013 04:08:59 
Грызет канифоль
Аватар пользователя

Карма: 6
Рейтинг сообщений: 28
Зарегистрирован: Ср май 02, 2012 07:57:31
Сообщений: 263
Откуда: Горно-Алтайск
Рейтинг сообщения: 0
Я предполагал что Вы применяли м.с. 176 серии и поэтому КС191. Но Вы писали: "...но только на выходе транзисторные ключи и стабилизатор параметрический на стабилитроне...", поэтому я и думал, что от 9 в. питались выходные ключи, чтобы уменьшить сигналы на фазных входах спидометра. ЛЕ10 у меня уже впаяна и поэтому хочу оставить т.к. по сути диоды на Вашей схеме, это тот же трех входовый инверсный логический элемент ИЛИ. Ещё вопросы, а ключи ставили после или вместо инверторов D1.4-6. , и ссылку на первоисточник можете кинуть или это Ваша разработка?


Вернуться наверх
 
Не в сети
 Заголовок сообщения: Re: моталки спидометра.какую лучше собрать?
СообщениеДобавлено: Сб ноя 23, 2013 10:33:34 
Опытный кот
Аватар пользователя

Карма: 2
Рейтинг сообщений: -33
Зарегистрирован: Сб авг 31, 2013 10:09:52
Сообщений: 761
Откуда: от верблюда
Рейтинг сообщения: 0
Нет разработка не моя :dont_know: ссылку не смогу дать не помню уже откуда но по первому же запросу "трёхфазная подмотка спидометра камаза" гугл выдаст несколько результатов - смотрим картинки находим то что надо, после ле10 можно для умощнения ставить ключи. И пмните о фазировке иначе стрелка в другую сторону повернётся и так на ноле и будет подпрыгивать.

_________________
Чего уставился как WINDOWS на новое устройство ? ВЕРНИТЕ В МОДУ ДОБРОТУ!


Вернуться наверх
 
Не в сети
 Заголовок сообщения: Re: моталки спидометра.какую лучше собрать?
СообщениеДобавлено: Сб ноя 23, 2013 10:49:26 
Опытный кот
Аватар пользователя

Карма: 2
Рейтинг сообщений: -33
Зарегистрирован: Сб авг 31, 2013 10:09:52
Сообщений: 761
Откуда: от верблюда
Рейтинг сообщения: 0
Вот что нашёл на сайте "ПАЯЛЬНИК" на 12 странице файлик ПДФ - как раз то что вы предлагаете только логика ТТЛ


Вложения:
маталка.pdf [42.9 KiB]
Скачиваний: 1435

_________________
Чего уставился как WINDOWS на новое устройство ? ВЕРНИТЕ В МОДУ ДОБРОТУ!
Вернуться наверх
 
Не в сети
 Заголовок сообщения: Re: моталки спидометра.какую лучше собрать?
СообщениеДобавлено: Сб ноя 23, 2013 18:48:24 
Грызет канифоль
Аватар пользователя

Карма: 6
Рейтинг сообщений: 28
Зарегистрирован: Ср май 02, 2012 07:57:31
Сообщений: 263
Откуда: Горно-Алтайск
Рейтинг сообщения: 0
Вот ТУТ тоже нашел. Эту тему трут с 2007 г.
Соберу я наверное на МК PIC проще и удобние!
Вложение:
PIC.gif [11.3 KiB]
Скачиваний: 2245


Вернуться наверх
 
Не в сети
 Заголовок сообщения: Re: моталки спидометра.какую лучше собрать?
СообщениеДобавлено: Пт дек 13, 2013 21:14:17 
Нашел транзистор. Понюхал.

Зарегистрирован: Ср май 01, 2013 09:30:45
Сообщений: 172
Откуда: Санкт-Петербург
Рейтинг сообщения: 0
optima, а для чего нужна перемычка JP между CANL и CANH на вашей схеме?


Вложения:
CAN.JPG [96.67 KiB]
Скачиваний: 1470

_________________
UB1AIS
Не так страшен Бонч, как его Бруевич...
Вернуться наверх
 
Не в сети
 Заголовок сообщения: Re: моталки спидометра.какую лучше собрать?
СообщениеДобавлено: Сб дек 14, 2013 19:01:36 
Прорезались зубы
Аватар пользователя

Карма: 5
Рейтинг сообщений: 25
Зарегистрирован: Вт май 08, 2012 10:42:29
Сообщений: 232
Рейтинг сообщения: 1
Для тестирования устройства вне шины! А для работы резистор не нужен!


Вернуться наверх
 
Не в сети
 Заголовок сообщения: Re: моталки спидометра.какую лучше собрать?
СообщениеДобавлено: Сб дек 14, 2013 20:45:09 
Первый раз сказал Мяу!
Аватар пользователя

Зарегистрирован: Вт дек 10, 2013 13:57:37
Сообщений: 25
Рейтинг сообщения: 0
печатка к моталке на 561ла7,работало с приборкой 2110 на других не проверял.


Вложения:
Комментарий к файлу: моталка
Моталка спидометра.rar [4.4 KiB]
Скачиваний: 1163
Вернуться наверх
 
Не в сети
 Заголовок сообщения: Re: моталки спидометра.какую лучше собрать?
СообщениеДобавлено: Вс дек 15, 2013 09:04:21 
Нашел транзистор. Понюхал.

Зарегистрирован: Ср май 01, 2013 09:30:45
Сообщений: 172
Откуда: Санкт-Петербург
Рейтинг сообщения: 0
Цитата:
Для тестирования устройства вне шины
А каким образом производится тест?

_________________
UB1AIS
Не так страшен Бонч, как его Бруевич...


Вернуться наверх
 
Не в сети
 Заголовок сообщения: Re: моталки спидометра.какую лучше собрать?
СообщениеДобавлено: Вс дек 15, 2013 20:17:50 
Прорезались зубы
Аватар пользователя

Карма: 5
Рейтинг сообщений: 25
Зарегистрирован: Вт май 08, 2012 10:42:29
Сообщений: 232
Рейтинг сообщения: 0
Осцилографом!
Изображение


Вернуться наверх
 
Не в сети
 Заголовок сообщения: Re: моталки спидометра.какую лучше собрать?
СообщениеДобавлено: Вс дек 15, 2013 20:52:48 
Нашел транзистор. Понюхал.

Зарегистрирован: Ср май 01, 2013 09:30:45
Сообщений: 172
Откуда: Санкт-Петербург
Рейтинг сообщения: 0
optima, спс.

_________________
UB1AIS
Не так страшен Бонч, как его Бруевич...


Вернуться наверх
 
Показать сообщения за:  Сортировать по:  Вернуться наверх
Начать новую тему Ответить на тему  [ Сообщений: 175 ]    , , , , 5, , , ,  

Часовой пояс: UTC + 3 часа


Кто сейчас на форуме

Сейчас этот форум просматривают: нет зарегистрированных пользователей и гости: 14


Вы не можете начинать темы
Вы не можете отвечать на сообщения
Вы не можете редактировать свои сообщения
Вы не можете удалять свои сообщения
Вы не можете добавлять вложения

Найти:
Перейти:  


Powered by phpBB © 2000, 2002, 2005, 2007 phpBB Group
Русская поддержка phpBB
Extended by Karma MOD © 2007—2012 m157y
Extended by Topic Tags MOD © 2012 m157y