Например TDA7294

Форум РадиоКот • Просмотр темы - Преобразователь 12/220В с синусом на выходе
Форум РадиоКот
Здесь можно немножко помяукать :)

Текущее время: Сб ноя 22, 2025 17:44:29

Часовой пояс: UTC + 3 часа


ПРЯМО СЕЙЧАС:



Начать новую тему Ответить на тему  [ Сообщений: 4597 ]     ... , , , 135, , , ...  
Автор Сообщение
Не в сети
 Заголовок сообщения: Re: Преобразователь 12/220В с синусом на выходе
СообщениеДобавлено: Чт фев 04, 2016 17:39:08 
Нашел транзистор. Понюхал.

Карма: 1
Рейтинг сообщений: 8
Зарегистрирован: Вс ноя 06, 2011 20:47:11
Сообщений: 185
Рейтинг сообщения: 0
Посидел вечер, посчитал аналоговый синусный формирователь на тл494, с кварцовой стабилизаций. Не 50 герц, так как очень долго считает. Без стабилизаций, то есть нужен ВЧ преобразователь/или стабилизатор напряжения как в инверторной электростанций.

Принцип работы - U3 с резисотрами делает пилу, U1 интегратор из пилы делает полусинусойды, U4 их переворачивает/инвертирует и уровень опускает до нужного для тл494. Тл494 формирует шим. U6, U7 и инвертор на Q1 поочеродне синус пропускают на нужные полумосты.

Возможно, доработаю и стабилизацию выходного от напряжения питания. Если есть идеи - в студию .

Добавил вариант стабилизаций - смещение полусиносйды вверх. Урезает часть синуса, но как бы и не критично.


Вложения:
sinus2.png [26.97 KiB]
Скачиваний: 829
sinus1.png [101.41 KiB]
Скачиваний: 1013
Вернуться наверх
 
Не в сети
 Заголовок сообщения: Re: Преобразователь 12/220В с синусом на выходе
СообщениеДобавлено: Чт фев 04, 2016 21:08:31 
Держит паяльник хвостом

Карма: 4
Рейтинг сообщений: 178
Зарегистрирован: Вт дек 04, 2012 00:24:07
Сообщений: 905
Рейтинг сообщения: 0
Diver52 писал(а):
Я тут подумал - надоело мне возиться с отдельными трансформаторами. И пришла в голову идея. Склеить вместе аж 4 шт. ферритов размером 56*32*19.
Китайцам не надоело же 300Вт трансы по 8 шт ставить. А у них серийное производство, много приборов и опыта.
Я вам недавно писал, что для относительно мелких трансов достаточно двухсторонних плат с обычной фольгой. При увеличении единичной мощности паразитные параметры пуш-пулла с высоким коэффициентом трансформации превзойдут ваши способности их учитывать и компенсировать.

Или вы 500 мкм серебра в 4 изолированных слоя клеить умеете и трубогибом мотать торы на феррите? А планарные трансы делать?
Или 1+1 виток из 100 параллельных жил, строго перпендикулярных оси тора?
Это разработчик фирмы антиэлектроника пишет:
http://realstrannik.com/forum/etalon/19 ... =720#21854

Diver52 писал(а):
В случае намотки 1+1 витков все будет крайне ровно и симметрично.
фольгой на EI каркасе - может и получится.
Проводами - сомневаюсь. А если и получится однослойно и ровно (рис.1), то с 8-32-х сторон запитать такую первичку сложноватенько. Или плата будет терять драгоценные ватты на миллиомах.

Diver52 писал(а):
Возможно, в этом была проблема просадки напряжения при первом трансе.
ещё минимальный dead time 10% у тл494 мог мешать.

Diver52 писал(а):
Куда идет source полевика IRLML0100? И зачем он используется в цепи?
В микроконтроллер. lossless current sensing. Датчик тока по падению напряжения на открытом транзисторе.
В случае ТЛ494 кто-то придумал и намалевал красным карандашом аналогичную защиту, названную "красные каракули". Но она кустарная и глючная.

Diver52 писал(а):
откуда идет диод (внизу картинки) на землю?
Датчик температуры радиатора. Схема целиком, с подобными вашим вопросами и ответами, выложена на радиолоцмане, ссылка тут была.
Но местный поиск непродвинутый, так искать было бы гораздо быстрее: download/file.php?id=239967

Diver52 писал(а):
первичка 2,75*2,75 витка первичка
Обмотки даже полвитка не бывают (это старый холивар), а вы уже четвертинками оперируете.
http://wap.fishrob.borda.ru/?1-12-0-00000013-000-0-0
"Если на трансе вроде как полвитка, значит вторые полвитка добавляются или вычитаются во внешней цепи. Это всегда очень плохо."

Индуктивность рассеяния будет зверской.

Jorg63 писал(а):
Насчет витков 1+1 на кольце так не делаеться.
В трансах тока - легко, прямые провода пропускаем в кольцо и всё.
Или тут первая ссылка: viewtopic.php?p=2637037#p2637037


Вложения:
radio_2013_10.png [132.73 KiB]
Скачиваний: 529
Вернуться наверх
 
Не в сети
 Заголовок сообщения: Re: Преобразователь 12/220В с синусом на выходе
СообщениеДобавлено: Чт фев 04, 2016 22:13:30 
Держит паяльник хвостом

Зарегистрирован: Сб янв 23, 2010 11:44:23
Сообщений: 996
Откуда: Нижний Новгород
Рейтинг сообщения: 0
lalafau
Спасибо за поддержку! Про витки понял. Т.е. нужно, чтобы начало и конец обмотки четко совпадали (имею ввиду в плоскости кольца), и количество витков было целым? Похоже, в этом была моя ошибка. Попробую рассудить логически, почему первый транс был лучше. За счет его большей высоты эти не целые витки были не так критичны. К тому же, средние точки были замкнуты почти у самого феррита на минимальном расстоянии. Далее у второго транса средняя точка была соединена перемычкой на рассстоянии 2-3 см от феррита. Тем более, высота феррита меньше в 2 раза, и не полные витки более критичны. И за счет этих не домотанных 0,25 витков шла дикая индуктивность рассеяния, что приводило к заметному снижению КПД. Верно рассуждаю?
Еще разобрал один Ш-образный транс габаритной мощностью где-то 200-300 Вт, и был удивлен идеей намотки первички. Берется тонкий медный лист, и наматывается вместе с изолятором. Получаем толстую и равномерную обмотку, не склонную к скин эффекту за счет малой толщины. Такое на торе не намотаешь. :( Или в правду набрать сердечники от строчника? У них какая проницаемость? Если все ОК, то и правда в плане намотки они очень удобны. Или все же добью большие ферритовые кольца. Сделаю такой же принцип намотки, как и в первом трансе. Конечно, это геморрой, зато все равномерно наматывается. Т.е. сделать 4 первички по 12 проводов, и запараллелить их.
Также еще чуток доработал схему. Посмотрите, пожалуйста:
Изображение
1.) Упростил схему включения кнопкой.
2.) Вместо LM7805 стоит TL431.
3.) Добавил снабберы - все равно пригодятся - полевики дольше жить будут.
4.) После драйвера IR идет доп. драйвер на транзюках BD139-BD140 на каждую пару полевиков.
5.) Каждая пара полевиков питает свой транс через ОТДЕЛЬНЫЙ токовый транс. Можно ли кол-во витков во вторичке токового транса намотать 25 шт, и соединить все трансы последовательно? Чтобы шло измерение суммарного тока на всех схемах. Или же лучше запараллелить обмотки?
6.) Выходы соединяются последовательно. ОС идет по суммарному напряжению.


Вернуться наверх
 
Не в сети
 Заголовок сообщения: Re: Преобразователь 12/220В с синусом на выходе
СообщениеДобавлено: Пт фев 05, 2016 07:28:06 
Электрический кот

Карма: 5
Рейтинг сообщений: 58
Зарегистрирован: Пт фев 24, 2012 18:11:44
Сообщений: 1063
Рейтинг сообщения: 0
Diver52 писал(а):
5.) Каждая пара полевиков питает свой транс через ОТДЕЛЬНЫЙ токовый транс. Можно ли кол-во витков во вторичке токового транса намотать 25 шт, и соединить все трансы последовательно? Чтобы шло измерение суммарного тока на всех схемах. Или же лучше запараллелить обмотки?
.

Данный вариант с ТТ у вас точно не прокатит.
Чем делать 4 модуля силовые и получить во столько раз гемороя,сделали бы один модуль нужной вам мощности на нормальном ферите.
Есть такая пословица. Не мела баба хлопота-купила парася.Похоже по такому принципу и ваш будет тернистый путь :shock:

Есть также такой небольшой нюансик с ключиками мосфетами,у них довольно "тупые" обратные диоды.Улучшить можно применив паралельно ключам любой шустрый диод с малым временем восстановления.Жизнь ключей заметно облегчиться.Оптимальным был бы вариант с ИЖБТ ключами,но к сожалению низковольтных нет или я не встречался с таковыми

В задающем генераторе лучше использовать 3525 а не 494. 3525 на много шустрее отработает защиту по току по выводу SD.494 слишком "туповата".максимум что она может контроль по среднему току,пиковых критических токов может она и не успеет отследить.


Последний раз редактировалось Jorg63 Пт фев 05, 2016 17:59:24, всего редактировалось 2 раз(а).

Вернуться наверх
 
Эиком - электронные компоненты и радиодетали
Не в сети
 Заголовок сообщения: Re: Преобразователь 12/220В с синусом на выходе
СообщениеДобавлено: Пт фев 05, 2016 08:44:06 
Мучитель микросхем
Аватар пользователя

Карма: 3
Рейтинг сообщений: 38
Зарегистрирован: Пн мар 01, 2010 23:46:57
Сообщений: 405
Откуда: Пенза
Рейтинг сообщения: 0
интересно, из отписавшихся по один виток на первичке (и даже про четыре) - вы реактивное сопротивление транса пробовали считать?

Чем больше витков, тем выше реактивное сопротивление, тем легче ключам.
При одном витке вы делаете КЗ для ключа.
Ну, не совсем КЗ, если частота за 60кГц, но жизнь ключу вы сильно усложняете.

Возникает вопрос = а с какой целью?
- ведь расчеты проводят не просто так, их проводят для получения тех параметров связки "коммутация+обмотки", при которых будет получатся оптимальная работа узлов при заданных параметрах...

Соответственно, считать нужно не только транс, но и параметры ключевых транзисторов.
А как вы их можете считать, не определив xL обмотки на рабочей частоте?

...

Ладно. Не обращайте внимания. Это я так, по бурчал слегка.
Продолжайте, продолжайте.
Я еще не весь попкорн доел.

_________________
Лидерство – это стиль жизни, девиз которой: «Если не мы, то кто?..»


Вернуться наверх
 
Не в сети
 Заголовок сообщения: Re: Преобразователь 12/220В с синусом на выходе
СообщениеДобавлено: Пт фев 05, 2016 09:48:13 
Держит паяльник хвостом

Карма: 4
Рейтинг сообщений: 178
Зарегистрирован: Вт дек 04, 2012 00:24:07
Сообщений: 905
Рейтинг сообщения: 0
s987654321 писал(а):
интересно, из отписавшихся по один виток на первичке (и даже про четыре) - вы реактивное сопротивление транса пробовали считать?
Чем больше витков, тем выше реактивное сопротивление, тем легче ключам.
Параметр Бэ_макс в теслах пробуйте считать. При его превышении феррит уходит в насыщение, первичка становится микроомным куском меди с наноиндуктивностью, ключам ещё хуже.

"Магнитная индукция поля внутри тороида:
B=m*m0*N*I/Lср,
где m - магнитная проницаемость феррита,
m0 - магнитная постоянная = 4*pi*10^(-7),
N - число витков,
I - ток в обмотке,
Lср - длина средней линии ферритового кольца."

В программе Старичка 2+2 витка - норма, почитайте текст в жёлтом квадратике. С опечаткой кстати.
Вложение:
Комментарий к файлу: 2&2 витка.
"на столько" - пишется слитно!!

50kHz_starichok.png [51.84 KiB]
Скачиваний: 370


Jorg63 писал(а):
В задающем генераторе лучше использовать 3525 а не 494. 3525 на много шустрее отработает защиту по току по выводу SD.
драйверы со входом SD или простое корочение их входа (через резисторно-транзисторный делитель) или микры наподобие UCC2806 ещё шустрее.

Вот тема была уже, первая схема надёжная, но маломощная: viewtopic.php?f=11&t=27487

Diver52 писал(а):
Т.е. нужно, чтобы начало и конец обмотки четко совпадали (имею ввиду в плоскости кольца), и количество витков было целым?
ДА!
Ваши кривые 2,75+3,25 витка по факту могли работать как 2+4.
Это привело к несимметричному намагничиванию и насыщению сердечника. Затем к сверхтокам в первичке.
А диоды сдохли после ключей, получив аварийные перенапряжения.

"на больших мощностях у пушпула хорошо бы ток ограничивать. Как бы вы не мотали, перекос будет всегда."

Diver52 писал(а):
Далее у второго транса средняя точка была соединена перемычкой на рассстоянии 2-3 см от феррита.
"для высоких токов проводники в контуре не длиннее сантиметра должны быть иначе запасенная в них энергия магнитного поля перегреет транзисторы" (с) chen, а-электроника, запятые автора.

А это значит на всём пути основного тока должны быть перевиты между собой горячий и возвратный провода. Или "горячий" обязан находиться максимально близко с параллельной ему землёй на обратной стороне платы и/или "увидел свободный конец кабеля - заведи на кросс" обильно зашунтирован керамикой.

Diver52 писал(а):
чуток доработал схему. Посмотрите, пожалуйста:
TL431 не так, как 7805 включается, это управляемый стабилитрон.
Ей для 5В выходных 2 одинаковых резистора по 10-100кОм на вход надо, и один сверху 10кОм например.
Вложение:
Комментарий к файлу: RTFM!!
TL431_-test1.png [3.11 KiB]
Скачиваний: 498


Кондёры керамич. 10нФ-10мкФ для коррекции ТЛ431 и в питание ОУ надо бы ставить против самовозбудов.

Diver52 писал(а):
Выходы соединяются последовательно. ОС идет по суммарному напряжению.
Поставьте уж 4 диода (мост) на 4 транса, меньше всяких асимметричных режимов сможет возникать.
Вторички с отводом целесообразны при низких напряжениях, когда доля потерь в диодах относительно велика. А у вас и так 380В, зачем 380+380 мотать из-за 3В потерь (<1%) ?
Потери на Ls могут вырасти сильнее.
И вообще почитайте кроме форумов книжки про импульсные источники и преобразователи.
http://valvolodin.narod.ru/books.html


Последний раз редактировалось lalafau Пт фев 05, 2016 23:23:52, всего редактировалось 1 раз.

Вернуться наверх
 
Не в сети
 Заголовок сообщения: Re: Преобразователь 12/220В с синусом на выходе
СообщениеДобавлено: Пт фев 05, 2016 18:10:37 
Держит паяльник хвостом

Зарегистрирован: Сб янв 23, 2010 11:44:23
Сообщений: 996
Откуда: Нижний Новгород
Рейтинг сообщения: 0
lalafau
Похоже, еще TL494 умерла. Проще уже заново печатку развести и с нуля все собрать.
Про обмотки все понял, спасибо большое! Про включение TL431 тоже уяснил - исправлю. Кстати, Вы мне дали почитать про проблемы у одного форумчанина, которые были тоже связаны со вторичной обмоткой. Если намотать в 2 раза больше витков, то возникли проблемы.
Теперь осталось разобраться с главным - с намоткой транса. Рассчитал все по программе Старичка. Но результаты кардинально отличаются от обычного калькулятора! Почему-то на частоте 66 кГц он выдает габаритную мощность феррита раза в 2 выше, чем в другом калькуляторе. Чему верить? И кроме того, ругается на малое количество витков, и советует снизить частоту. Ну не хочу я ее снижать до 10 кГц - придется ставить очень емкие электролиты и мощность габаритная падает. Имхо 66 кГц самый оптимал.
Вот скрин с расчетами:
Изображение
Также видел, что довольно часто китайские инверторы делают и с 2-мя трансами мощностью по 2 кВт. Может тоже все разбить на 2 схемы вместо 4-х? Удобства больше будет. Посчитал обмотки для 2-х сложенных вместе ферритов. Но число витков всего 1+1:
Изображение
Вот обычная программа расчета (показывает габаритную мощность всего 600 Вт):
Изображение
Подумал про токовую защиту. Почему бы не поступить проще? Понимаю, что быстродействие не то будет, но все же. Взять низкоомный резистор на 0,001 Ом (при токе в 100 А на нем упадет всего лишь 0,1 В) или еще лучше токовый шунт на 200 А (уже у меня имеется для измерения тока), и с помощью операционника усилить это напряжение в сотни раз. Токовый шунт поставить прямо на средней точке первички, чтобы конденсаторы не влияли на измерения. Вопрос в том, при каком напряжении на 16-ом выходе TL494 она отрубается? В даташите нашел, что 2,5 В - я не ошибаюсь? Далее собрать схему на транзисторе, которая бы тупо отрубала питание TL494 при превышении тока.


Вернуться наверх
 
Не в сети
 Заголовок сообщения: Re: Преобразователь 12/220В с синусом на выходе
СообщениеДобавлено: Пт фев 05, 2016 18:48:01 
Электрический кот

Карма: 5
Рейтинг сообщений: 58
Зарегистрирован: Пт фев 24, 2012 18:11:44
Сообщений: 1063
Рейтинг сообщения: 0
Diver52 писал(а):
Токовый шунт поставить прямо на средней точке первички, чтобы конденсаторы не влияли на измерения. Вопрос в том, при каком напряжении на 16-ом выходе TL494 она отрубается? .

Зачем в среднюю точку шунт ставить и еще мудрить как подать сигнал на вход операционика 494?проще использовать шунт в минусовой шине и непосредственно подать сигнал на 15 ногу 494 микры.16 нога на корпус.стандартно предусмотренное включение для микры.В качестве шунта можно использовать кусок пластины нержавейки и компактно будет и термостабильность такого шунта высокая.


Вернуться наверх
 
Не в сети
 Заголовок сообщения: Re: Преобразователь 12/220В с синусом на выходе
СообщениеДобавлено: Пт фев 05, 2016 19:23:17 
Держит паяльник хвостом

Зарегистрирован: Сб янв 23, 2010 11:44:23
Сообщений: 996
Откуда: Нижний Новгород
Рейтинг сообщения: 0
Токовый шунт у меня уже есть. Габаритность меня мало волнует. В любом случае я его буду использовать в преобразователе не только для защиты, но и для измерения тока. Можно его пустить и на землю - так даже будет удобнее и проще. Ведь даже в амперметре/вольтметре он пускается на землю. Вопрос в том, как это все реализовать и куда подавать усиленное напряжение с шунта?
Далее присмотрел более злые транзисторы. Можно купить что-то вроде IRFP7430PBF или подобной серии. Корпус 247 - здоровый. Токи до 195 А. Сопротивление ВСЕГО 1...2 мОм! Напряжение всей этой серии от 40 до 100 В. Я вот все думаю, если все же делать все на одной плате, то хватит ли 2 таких транзистора? И вообще сколько их ставить? Потянет ли драйвер IR4427 хотя бы пару? Ведь емкость у полевиков уже зверская - в районе 10000-20000 пФ. Мне вообще вся эта линейка полевиков понравилась - дадут фору IRF3205 это факт. 1-2 мОм против 8 мОм у IRF3205.
Надо же, схема заработала. :) Подогнул провода у транса до целого числа витков, и о чудо - ток х.х. как у старого транса - 0,16 А вместо 0,27 А. :) Немного умощню схему и проверю КПД. Временно полевики поставил фиговые - IRF540N, аж целых 0,04 Ом. Для теста сойдет. Их не жалко. :)


Последний раз редактировалось Diver52 Пт фев 05, 2016 19:52:43, всего редактировалось 1 раз.

Вернуться наверх
 
Не в сети
 Заголовок сообщения: Re: Преобразователь 12/220В с синусом на выходе
СообщениеДобавлено: Пт фев 05, 2016 19:47:11 
Электрический кот

Карма: 5
Рейтинг сообщений: 58
Зарегистрирован: Пт фев 24, 2012 18:11:44
Сообщений: 1063
Рейтинг сообщения: 1
С шунта ничего усиливать и не надо,я же указал непосредственно на ногу микры через резак небольшого сопротивления(100-470ом)
Такие "тяжелые" затворы явно не потянет драйвер напрямую без серьезного умощнения.
Схематично накинул как включать шунт,резак со звездочкой это подбор ограничения тока. если стандартный шунт который 75мв падение на нем то при этих номиналах ток примерно будет контролироваться в районе 90-120 ампер.,подбором резака можно изменить значение в любую сторону.С шунта будет контролироваться пилообразный импульс.подключив осцилограф на него можно увидеть качество пилы,она должна быть линейная,без никаких загибов с небольшими "возмущениями" на вершинах(допускаеться)-следы перключения ключей.На холостом ходу по той же пиле можно определить отсутствие насыщения феррита транса.короче данный сигнал может о многом вам сказать :)Без осцилографа на обум наврятли получиться запустить благополучно блок.Обычно шара не проходит,если только повезет вдруг :)) На тех же затворах обязательно надо контролировать сигнал,от этого сигнала зависит живучесть ключей да и всего устройства


Вложения:
включение шунта.jpg [25.22 KiB]
Скачиваний: 548
Вернуться наверх
 
Не в сети
 Заголовок сообщения: Re: Преобразователь 12/220В с синусом на выходе
СообщениеДобавлено: Пт фев 05, 2016 20:20:34 
Держит паяльник хвостом

Зарегистрирован: Сб янв 23, 2010 11:44:23
Сообщений: 996
Откуда: Нижний Новгород
Рейтинг сообщения: 0
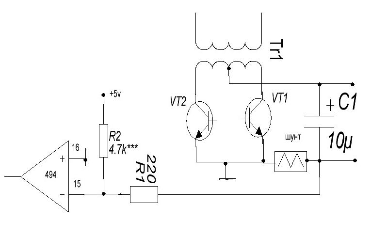
Jorg63
Спасибо большое за схему! Вопрос - на резистор R2 нужно подавать ровно 5 В? Сделать это можно на TL431, например - это не проблема. Дело в том, что в исходной схеме установлены резисторы 1R40 и 1R41 на 4,7 кОм. Как я понимаю, их полностью убираем из схемы, и добавляем Вашу цепочку - верно?
Еще вопрос - можно ли 16-ую ногу TL494 использовать, как ключ? Плюс использовать ее для защиты от разряда аккумулятора. Например, через транзистор замыкать ее на землю. Например, на аккумуляторе 12 В - на выходе ОУ есть напряжение. Оно подается на транзистор, и он коротит 16-ую ногу на землю. Далее напряжение снизилось до 10,5 В - на выходе ОУ ничего нет - транзистор заперт, и TL494 отключается. Проверил на рабочей схеме - при отключении 16-ой ноги ток дежурки (питание драйвера и TL494) составил всего 0,05 А - с чем я могу мириться, это не посадит аккумулятор огромной емкости.
Теперь про драйвер для затворов. Можно ли использовать в качестве драйвера пару транзисторов КТ818, КТ819 после драйвера IR4427 с расчетом на один полевик?


Вернуться наверх
 
Не в сети
 Заголовок сообщения: Re: Преобразователь 12/220В с синусом на выходе
СообщениеДобавлено: Пт фев 05, 2016 20:31:24 
Электрический кот

Карма: 5
Рейтинг сообщений: 58
Зарегистрирован: Пт фев 24, 2012 18:11:44
Сообщений: 1063
Рейтинг сообщения: 0
На R2 можно подавать сигнал с подстроечника и плавно регулировать ток не меняя номиналы резаков что указал.Меньше напряжение-меньше ток контроля и наоборот. 5 вольт не критично можно и больше,обычно в сварниках при данном включении беру 5 вольт с опрного напряжения микры.В данном включении шунта 16 нога строго на корпус. если брать напряжения с опроного микры то переменник в районе 10 ком надо. использую 5 вольт опроного изза удобства,ничего городить не надо
Монитор напряжения можно реализовать и по другому,вариантов море,поройте инет.
КТ818, КТ819 может и жирновато,пробуйте,но с обязательным контролем осликом сигнала на затворах,чтобы не затягивала фронты.


Вложения:
включение шунта.jpg [27.33 KiB]
Скачиваний: 543
Вернуться наверх
 
Не в сети
 Заголовок сообщения: Re: Преобразователь 12/220В с синусом на выходе
СообщениеДобавлено: Пт фев 05, 2016 20:46:13 
Держит паяльник хвостом

Карма: 4
Рейтинг сообщений: 178
Зарегистрирован: Вт дек 04, 2012 00:24:07
Сообщений: 905
Рейтинг сообщения: 0
Diver52 писал(а):
Корпус 247 - здоровый. Токи до 195 А. Сопротивление ВСЕГО 1...2 мОм!
Сначала плату сделайте с меньшими сопротивлениями. Потом упрётесь в ограничение выводов "здорового" (с виду) ТО-247 корпуса - 90А макс.
В то время как d2pack-7 честных 240А передаёт на тот же кристалл.

И ещё с усилителем ошибки на ТЛ494 бывает бяка.
Вложение:
Комментарий к файлу: errata for error amplifier
an_04f_u.gif [2.84 KiB]
Скачиваний: 507


Вернуться наверх
 
Не в сети
 Заголовок сообщения: Re: Преобразователь 12/220В с синусом на выходе
СообщениеДобавлено: Пт фев 05, 2016 20:51:04 
Электрический кот

Карма: 5
Рейтинг сообщений: 58
Зарегистрирован: Пт фев 24, 2012 18:11:44
Сообщений: 1063
Рейтинг сообщения: 0
lalafau! при данном включении передаточная характеристика не критична,так как работает входы микры в режиме компаратора и при очень малых напряжениях.на 15 ноге по умолчанию задано напряжение вроде 60-80 миливольт.


Вернуться наверх
 
Не в сети
 Заголовок сообщения: Re: Преобразователь 12/220В с синусом на выходе
СообщениеДобавлено: Пт фев 05, 2016 21:00:53 
Держит паяльник хвостом

Зарегистрирован: Сб янв 23, 2010 11:44:23
Сообщений: 996
Откуда: Нижний Новгород
Рейтинг сообщения: 0
Jorg63
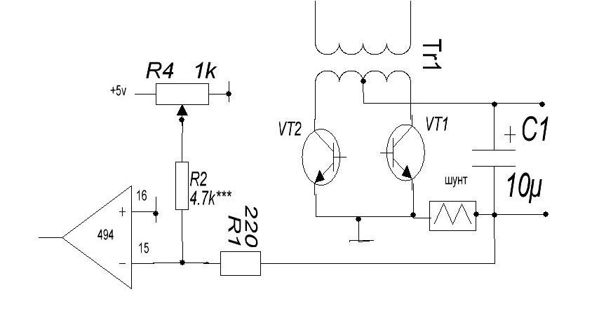
Спасибо, теперь понял. Изобразил, как это будет на схеме. Все верно?
Изображение
Пока что проверил схему с фиговыми транзисторами. КПД по-прежнему не впечатляет - в районе 65% на 350 Вт мощности. Осциллографом пока замерить не могу - транзюки временно без радиатора и махом перегреются, если включать более, чем на 3 сек.
lalafau
Транзистор IRFS3004-7PPBF с таким корпусом пойдет? Хватит ли 2-4 шт. транзисторов на всю схему (мощность 2 кВт)? Драйвер всегда можно умощнить. Сколько примерно ампер на затвор требуется, чтобы запитать такой дубовый полевик? Еще незадача - drain это и теплоотвод, и контакт. Значит, его придется припаивать к текстолиту, и в то же время обеспечивать тепловой контакт с радиатором. Как же это сделать? Толстые дорожки на плате сделать не проблема - медный провод + толстый слой припоя в этом мне поможет.
Все же склоняюсь сделать сразу мощный вариант платы. Осталось только разобраться с калькулятором трансформатора - какому из них верить и что делать, если количество витков первички находится в районе 1 или 2 витков?


Вернуться наверх
 
Не в сети
 Заголовок сообщения: Re: Преобразователь 12/220В с синусом на выходе
СообщениеДобавлено: Пт фев 05, 2016 21:12:35 
Электрический кот

Карма: 5
Рейтинг сообщений: 58
Зарегистрирован: Пт фев 24, 2012 18:11:44
Сообщений: 1063
Рейтинг сообщения: 0
на вашей картинке не правильно включено-смотрите мою схемку внимательно
если ключи махом перегреваются то проблема или в сигналах затвора или транс вблизи насыщения работает..Сигнал затвора можно проверить и без ключей .на участке затвор исток включить послед цепочку резистор 5-10 ом и кандюк равный примерно суммарной емкости затвора(ов).ослик цепляйте и гляньте сигнал. размах сигнала должен быть не менее 10 вольт с крутыми фронтами.
НА кольце меньше 3 витков не мотается при любом раскладе!!!!!!!из этого надо исходить при намотке вторички для нужного коэф трансформации..


Вернуться наверх
 
Не в сети
 Заголовок сообщения: Re: Преобразователь 12/220В с синусом на выходе
СообщениеДобавлено: Пт фев 05, 2016 21:40:03 
Держит паяльник хвостом

Зарегистрирован: Сб янв 23, 2010 11:44:23
Сообщений: 996
Откуда: Нижний Новгород
Рейтинг сообщения: 0
Jorg63
Так?
Изображение
Скорее всего, транс в насыщение входит. Хотя проверку сделаю - спасибо. Как я понимаю, через резистор пройдет ток в районе 1 А, и выделится в районе 10 Вт, верно? Емкость брать в районе 1 нФ (емкость того же IRF3205)? Грубо говоря, берем сигнал с драйвера, и коротим его на землю резистором + емкостью, так?
Про количество витков понял. Теперь остается решить вопрос с габаритной мощностью при частоте 66 кГц (15 кОм + 1 нФ цепочка на TL494). Тор размерами 56*32*18 обладает габаритной мощностью 600 Вт или 1300 Вт? Каждый калькулятор считает по своему.


Вернуться наверх
 
Не в сети
 Заголовок сообщения: Re: Преобразователь 12/220В с синусом на выходе
СообщениеДобавлено: Пт фев 05, 2016 22:20:29 
Электрический кот

Карма: 5
Рейтинг сообщений: 58
Зарегистрирован: Пт фев 24, 2012 18:11:44
Сообщений: 1063
Рейтинг сообщения: 2
Схему в конце концов можете внимательно глянуть а не рисовать билеберду? :kill:
насчет цепочки RC то на резаке выделяется мощность в момент открытия-закрытия ,то есть микросекунда не более при нормально работающем драйвере,так что резак пойдет и 0,25 ват,главное чтобы безиндукционный. данная цепочка подключаеться на место затвор-исток ключа..Какой сигнал на ней будет такой примерно будет и в реалии с впаяным ключом.как ореентир это можно использовать при работе с драйвером при получении нужной картинки на затворе.а потом уже можно и ключики цеплять при нужном полученном сигнале
насчет габаритных размеров феррита то 1300 ват реально.,а еще реальней когда глянете пилу на холостом ходу на шунте.если сигнал линейный то все ОК
66 кгц у вас генератор задающий дает а на выходах микры частота сигнала будет в 2 раза ниже.тоесть 33 кгц,так как работа в двухтактном режиме.


Вернуться наверх
 
Не в сети
 Заголовок сообщения: Re: Преобразователь 12/220В с синусом на выходе
СообщениеДобавлено: Пт фев 05, 2016 22:39:43 
Держит паяльник хвостом

Зарегистрирован: Сб янв 23, 2010 11:44:23
Сообщений: 996
Откуда: Нижний Новгород
Рейтинг сообщения: 0
Я внимательно посмотрел. Как я понимаю, на 13,14 ноге TL494 будет 5 В. Верно? Эти 5 В я подаю на подстроечник, как в Вашей схеме. Другим концом он закорочен на землю. А ползунок через резистор 4,7 К идет на 15-ую ногу. С нее же через резистор 220 Ом он идет на токовый шунт. В чем я не прав?
Как я понял, Вашим способом можно воткнуть кондер и 10-20 нФ - такой, как у мощного полевика, и посмотреть, справится ли драйвер или нет? Отличная идея.
Т.е. габаритная мощность точно будет 1300 Вт при частоте 66 кГц (и 33 кГц на ключи) при размере 56*32*18? Тогда я спокоен. Выходит тот калькулятор, что указал 600 Вт неверный? Кстати, с учетом частоты 33 кГц при расчете на первом калькуляторе габаритная мощность выходит всего 333 Вт! Примерно такая мощность и получалась на деле. Выше 450 Вт я не выжал что с первого, что со второго трансформатора.


Вернуться наверх
 
Не в сети
 Заголовок сообщения: Re: Преобразователь 12/220В с синусом на выходе
СообщениеДобавлено: Пт фев 05, 2016 22:49:48 
Электрический кот

Карма: 5
Рейтинг сообщений: 58
Зарегистрирован: Пт фев 24, 2012 18:11:44
Сообщений: 1063
Рейтинг сообщения: 0
Не правы в том что невнимательны!!!!Еще раз просмотрите как включен шунт по моей схеме и не пылите
При такой емкости затвора необходимо сразу умощнить драйвер а потом цеплять цепочку.
Если минимум по 3 витка будет первичка на данном феррите то с насыщением не должно проблем быть.а вопрос мощности это уже другое кино,зависит от качества феррита.
Кстати,Вы осцилографом пользуетесь при сборке вашего блока?Если бы смотрели сигналы то вопросов у вас было бы намного меньше.


Последний раз редактировалось Jorg63 Сб фев 06, 2016 07:34:10, всего редактировалось 1 раз.

Вернуться наверх
 
Показать сообщения за:  Сортировать по:  Вернуться наверх
Начать новую тему Ответить на тему  [ Сообщений: 4597 ]     ... , , , 135, , , ...  

Часовой пояс: UTC + 3 часа


Кто сейчас на форуме

Сейчас этот форум просматривают: prizrack* и гости: 55


Вы не можете начинать темы
Вы не можете отвечать на сообщения
Вы не можете редактировать свои сообщения
Вы не можете удалять свои сообщения
Вы не можете добавлять вложения

Найти:
Перейти:  


Powered by phpBB © 2000, 2002, 2005, 2007 phpBB Group
Русская поддержка phpBB
Extended by Karma MOD © 2007—2012 m157y
Extended by Topic Tags MOD © 2012 m157y