Например TDA7294

Форум РадиоКот • Просмотр темы - Помогите найти ошибку в схеме
Форум РадиоКот
Здесь можно немножко помяукать :)

Текущее время: Пт окт 17, 2025 18:28:17

Часовой пояс: UTC + 3 часа


ПРЯМО СЕЙЧАС:



Начать новую тему Ответить на тему  [ Сообщений: 7 ] 
Автор Сообщение
Не в сети
 Заголовок сообщения: Помогите найти ошибку в схеме
СообщениеДобавлено: Вт фев 27, 2024 09:16:29 
Первый раз сказал Мяу!

Зарегистрирован: Ср авг 10, 2011 17:06:24
Сообщений: 25
Рейтинг сообщения: 0
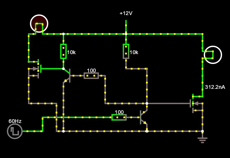
Добрый день коты! Помогите разобраться, почему не работает попеременное включение\выключение мосфетов в схеме . Условие : 2 равные нагрузки должны включаться поочерёдно все номиналы идентичны, однако при подключении базы второй нагрузки на затвор мосфета одна лампа горит вторая нет. Как в симуляторе так и на макетке одно и тоже . В чём затык ?
Изображение


Вернуться наверх
 
В сети
 Заголовок сообщения: Re: Помогите найти ошибку в схеме
СообщениеДобавлено: Вт фев 27, 2024 09:27:26 
Друг Кота
Аватар пользователя

Карма: 116
Рейтинг сообщений: 4494
Зарегистрирован: Пт мар 30, 2012 05:17:29
Сообщений: 15647
Откуда: Екатеринбург
Рейтинг сообщения: 0
Резистор 100 Ом в базе левого биполярного не даёт никаких шансов открыться правому мосфету.

_________________
Алi мент або не мент?
Це - мент!


Вернуться наверх
 
Не в сети
 Заголовок сообщения: Re: Помогите найти ошибку в схеме
СообщениеДобавлено: Вт фев 27, 2024 09:39:01 
Первый раз сказал Мяу!

Зарегистрирован: Ср авг 10, 2011 17:06:24
Сообщений: 25
Рейтинг сообщения: 0
А как высчитать оптимальное сопротивление меж базы и затвором. 1Ком стандартно.


Вернуться наверх
 
В сети
 Заголовок сообщения: Re: Помогите найти ошибку в схеме
СообщениеДобавлено: Вт фев 27, 2024 09:55:14 
Друг Кота
Аватар пользователя

Карма: 116
Рейтинг сообщений: 4494
Зарегистрирован: Пт мар 30, 2012 05:17:29
Сообщений: 15647
Откуда: Екатеринбург
Рейтинг сообщения: 0
Для этого сначала надо понять, каким образом он мешается. Предлагаю начать именно с этого.

_________________
Алi мент або не мент?
Це - мент!


Вернуться наверх
 
Эиком - электронные компоненты и радиодетали
Не в сети
 Заголовок сообщения: Re: Помогите найти ошибку в схеме
СообщениеДобавлено: Пт мар 15, 2024 19:16:19 
Встал на лапы

Карма: -4
Рейтинг сообщений: 7
Зарегистрирован: Вт май 12, 2015 18:30:30
Сообщений: 90
Откуда: Северодвинск
Рейтинг сообщения: 0
убрать нафиг лишний транзистор и подключить затвор первого мосфета к стоку второго.


Вернуться наверх
 
Не в сети
 Заголовок сообщения: Re: Помогите найти ошибку в схеме
СообщениеДобавлено: Сб мар 16, 2024 04:57:08 
Друг Кота
Аватар пользователя

Карма: 196
Рейтинг сообщений: 8555
Зарегистрирован: Пн ноя 30, 2009 03:00:01
Сообщений: 42714
Откуда: Нерезиновая
Рейтинг сообщения: 0
Резистор в 100 Ом в базе первого биполярного транзистора и резистор в 10 кОм в коллекторе второго биполярного транзистора- это делитель "на 100" (примерно) :)))
При закрытом втором биполярнике, напряжение на его коллекторе не превысит 0,6 вольта+ 0,12 вольта, которого, явно будет недостаточно для открытия второго мосфета.
Поставьте все четыре резистора одинаковыми, 1 кОм, например, и у вас всё будет переключаться.

СпойлерИзображение

Изображение


Вложения:
переключатель2.PNG [34.39 KiB]
Скачиваний: 78
переключатель1.PNG [34.27 KiB]
Скачиваний: 75
Вернуться наверх
 
Не в сети
 Заголовок сообщения: Re: Помогите найти ошибку в схеме
СообщениеДобавлено: Вс мар 17, 2024 14:46:37 
Встал на лапы

Карма: -4
Рейтинг сообщений: 7
Зарегистрирован: Вт май 12, 2015 18:30:30
Сообщений: 90
Откуда: Северодвинск
Рейтинг сообщения: 0
Так проще:


Вложения:
переключатель2.PNG [19.02 KiB]
Скачиваний: 35
Вернуться наверх
 
Показать сообщения за:  Сортировать по:  Вернуться наверх
Начать новую тему Ответить на тему  [ Сообщений: 7 ] 

Часовой пояс: UTC + 3 часа


Кто сейчас на форуме

Сейчас этот форум просматривают: нет зарегистрированных пользователей и гости: 24


Вы не можете начинать темы
Вы не можете отвечать на сообщения
Вы не можете редактировать свои сообщения
Вы не можете удалять свои сообщения
Вы не можете добавлять вложения

Найти:
Перейти:  


Powered by phpBB © 2000, 2002, 2005, 2007 phpBB Group
Русская поддержка phpBB
Extended by Karma MOD © 2007—2012 m157y
Extended by Topic Tags MOD © 2012 m157y