Например TDA7294

Форум РадиоКот • Просмотр темы - как сделать развязку по питанию симистора
Форум РадиоКот
Здесь можно немножко помяукать :)

Текущее время: Сб мар 14, 2026 02:12:22

Часовой пояс: UTC + 3 часа


ПРЯМО СЕЙЧАС:



Начать новую тему Ответить на тему  [ Сообщений: 16 ] 
Автор Сообщение
 Заголовок сообщения: как сделать развязку по питанию симистора
СообщениеДобавлено: Ср мар 11, 2026 11:36:00 
Нашел транзистор. Понюхал.

Зарегистрирован: Пн июн 10, 2013 01:35:30
Сообщений: 163
Рейтинг сообщения: 0
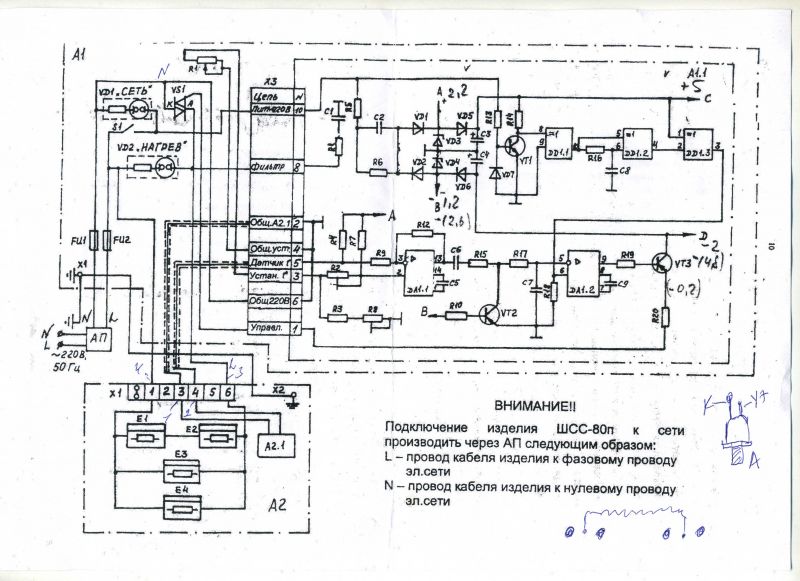
Имеется сушильный шкаф. По схеме надо подключать через АП,строго с N и L. Если включить через вилку и наоборот L N,
то на симисторе VS1 будет короткое.Можно как то сделать развязку?
Еще сейчас включаем без нагрузки и на VD2 "нагрев" есть напряжение. При включении нагрузки,лампочки 220В,напряжение исчезает.
Изображение


Вернуться наверх
 
 Заголовок сообщения: Re: как сделать развязку по питанию симистора
СообщениеДобавлено: Ср мар 11, 2026 12:12:53 
Первый раз сказал Мяу!

Зарегистрирован: Ср янв 22, 2025 13:53:28
Сообщений: 37
Рейтинг сообщения: 0
Без нагрузки лампочка «нагрев» светится за счет тока утечки симистора, при подключении нагрузки в виде лампы, она шунтирует лампочку, и та гаснет. Судя по тому как нарисована схема, не должно быть разницы, как подключать к сети L и N. Если же при перемене местами возникает короткое замыкание, это значит, что в реальности имеется соединение общего провода схемы с заземлением. Полагаю, это сделано намеренно, для того что бы иначе, чем указано, подключить было нельзя. В противном случае при неисправности изоляции на отдельных частях оборудования могла бы появиться фаза. Не советую что-то менять, можете попасть на уголовную статью при несчастном случае с человеком в результате того что Вы исключили защитные меры.


Вернуться наверх
 
 Заголовок сообщения: Re: как сделать развязку по питанию симистора
СообщениеДобавлено: Ср мар 11, 2026 12:39:30 
Поставщик валерьянки для Кота

Карма: 1
Рейтинг сообщений: 160
Зарегистрирован: Пт дек 03, 2010 10:52:25
Сообщений: 2356
Рейтинг сообщения: 0
там спирали наверное с одного конца заземлены


Вернуться наверх
 
 Заголовок сообщения: Re: как сделать развязку по питанию симистора
СообщениеДобавлено: Ср мар 11, 2026 19:30:48 
Друг Кота
Аватар пользователя

Карма: 17
Рейтинг сообщений: 473
Зарегистрирован: Ср ноя 11, 2009 17:19:30
Сообщений: 5694
Откуда: Воронеж
Рейтинг сообщения: 0
Вы чего? Ни в коем случае при подключении вилкой не может быть один из питающих проводов заземлён специально. А вот неисправность с пробоем одного из проводов вполне может быть.
УЗО стоит?

_________________
"Привет!" - соврал он.


Вернуться наверх
 
Эиком - электронные компоненты и радиодетали
 Заголовок сообщения: Re: как сделать развязку по питанию симистора
СообщениеДобавлено: Ср мар 11, 2026 22:06:14 
Друг Кота
Аватар пользователя

Карма: 96
Рейтинг сообщений: 1505
Зарегистрирован: Вт мар 16, 2010 22:02:27
Сообщений: 15516
Откуда: ДОНЕЦК
Рейтинг сообщения: 0
Для таких аппаратов применяется специальная трехконтактная вилка - или промстандарт или "евро" - там специальный контакт для защитного заземления.
Проводка также должна соответствовать - отдельный заземляющий провод плюс провод фазы и нуля.
Заземляющая шина для защиты в случае повреждения внутри аппарата (пробой нагревателя к примеру).
Как вариант выпускались со спецболтом на корпусе для подключения отдельной шины защитного заземления (сетевой кабель там двухжильный).
Изделия класса I или 0I защиты от поражения электрическим током (это я по памяти на конец 80х годов прошлого столетия)....
Не путайте значки шин N и L с отдельным символом заземления (и его шиной - точки х1 и х2 на Вашей схеме).
8)


Вернуться наверх
 
 Заголовок сообщения: Re: как сделать развязку по питанию симистора
СообщениеДобавлено: Чт мар 12, 2026 05:19:02 
Нашел транзистор. Понюхал.

Зарегистрирован: Пн июн 10, 2013 01:35:30
Сообщений: 163
Рейтинг сообщения: 0
При подключении к розетке,симистор разорвало т.к. L и N замкнулись на аноде катоде.
По схеме земля идет отдельным проводом и не связана и N.
Что то просаживает при подключении нагрузки.


Вернуться наверх
 
 Заголовок сообщения: Re: как сделать развязку по питанию симистора
СообщениеДобавлено: Чт мар 12, 2026 09:52:35 
Первый раз сказал Мяу!

Зарегистрирован: Ср янв 22, 2025 13:53:28
Сообщений: 37
Рейтинг сообщения: 0
В интернете находится только версия изделия ШСС-80П с совсем другой схемой и трансформаторным ее питанием. В паспорте на такой вариант прямо говориться о подключении вилкой и о запрете использования изделия без соединения с заземлением. Что сказано в паспорте на Ваш вариант? Что такое АП?


Вернуться наверх
 
 Заголовок сообщения: Re: как сделать развязку по питанию симистора
СообщениеДобавлено: Чт мар 12, 2026 10:06:15 
Друг Кота
Аватар пользователя

Карма: 96
Рейтинг сообщений: 1505
Зарегистрирован: Вт мар 16, 2010 22:02:27
Сообщений: 15516
Откуда: ДОНЕЦК
Рейтинг сообщения: 0
Так между L и N помимо тиристора ещё и нагреватели последовательно включены.
Следовательно какой то из них пробит "на корпус" и подлежит замене.
Сама схема с "баластным конденсатором" по питанию достаточно некорректна - в мед оборудовании раньше за такое руки по отбивали бы... Всегда трансформатор понижающий ставился для питания схем управления...
Тоже мне "ШСС 80"... какая то реплика -пародия "коопиратов" 90х или супер экономистов в ущерб электробезопасности
(особо неопытных ремонтеров касается - элементы схемы под сетевым напряжением!!!).
:twisted:


Вернуться наверх
 
 Заголовок сообщения: Re: как сделать развязку по питанию симистора
СообщениеДобавлено: Чт мар 12, 2026 10:53:08 
Нашел транзистор. Понюхал.

Зарегистрирован: Пн июн 10, 2013 01:35:30
Сообщений: 163
Рейтинг сообщения: 0
Так на схеме что выше, написано "без АП не включать".
На него уже и Рег.удостоверения нет.


Вернуться наверх
 
 Заголовок сообщения: Re: как сделать развязку по питанию симистора
СообщениеДобавлено: Чт мар 12, 2026 10:58:26 
Друг Кота
Аватар пользователя

Карма: 96
Рейтинг сообщений: 1505
Зарегистрирован: Вт мар 16, 2010 22:02:27
Сообщений: 15516
Откуда: ДОНЕЦК
Рейтинг сообщения: 0
Если нет грамотно сделанного защитного заземления то АП до.... места будет.
:twisted:


Вернуться наверх
 
 Заголовок сообщения: Re: как сделать развязку по питанию симистора
СообщениеДобавлено: Чт мар 12, 2026 11:20:46 
Первый раз сказал Мяу!

Зарегистрирован: Ср янв 22, 2025 13:53:28
Сообщений: 37
Рейтинг сообщения: 0
Если АП это всего лишь обычный автоматический выключатель, то изделие предназначено для подключения к сети с глухозаземлённой нейтралью. Обычное дело для советских сетей. Тогда понятно, почему нулевой провод соединен с землей – это страховка от того, что изделие все же будут эксплуатировать без подключения к заземлению. Если общий провод схемы сидит на нулевом проводе (земле), то большая часть схемы управления находится под низким напряжением относительно земли.


Вернуться наверх
 
 Заголовок сообщения: Re: как сделать развязку по питанию симистора
СообщениеДобавлено: Чт мар 12, 2026 11:28:02 
Друг Кота
Аватар пользователя

Карма: 96
Рейтинг сообщений: 1505
Зарегистрирован: Вт мар 16, 2010 22:02:27
Сообщений: 15516
Откуда: ДОНЕЦК
Рейтинг сообщения: 0
Дык такой вариант нарушение пуэ...
В любом случае или три провода в кабеле/шнуре со спецвилкой или отдельный провод к заземляющей шине.
Хотя... Судя по вопросу там на месте таки бардакас даже с электриками...
:cry:


Вернуться наверх
 
 Заголовок сообщения: Re: как сделать развязку по питанию симистора
СообщениеДобавлено: Чт мар 12, 2026 15:35:43 
Нашел транзистор. Понюхал.

Зарегистрирован: Пн июн 10, 2013 01:35:30
Сообщений: 163
Рейтинг сообщения: 0
По схеме я не вижу соединения земли с нулем.


Вернуться наверх
 
 Заголовок сообщения: Re: как сделать развязку по питанию симистора
СообщениеДобавлено: Чт мар 12, 2026 16:15:43 
Друг Кота
Аватар пользователя

Карма: 96
Рейтинг сообщений: 1505
Зарегистрирован: Вт мар 16, 2010 22:02:27
Сообщений: 15516
Откуда: ДОНЕЦК
Рейтинг сообщения: 0
Так там такого соединения и быть не должно!
8)


Вернуться наверх
 
 Заголовок сообщения: Re: как сделать развязку по питанию симистора
СообщениеДобавлено: Чт мар 12, 2026 16:47:11 
Первый раз сказал Мяу!

Зарегистрирован: Ср янв 22, 2025 13:53:28
Сообщений: 37
Рейтинг сообщения: 0
Схема с глухозаземленной нейтралью практически единственный вариант при подключении промышленного оборудования в цеховых условиях. Загляните в электрошкаф какого-нибудь станка, и вы увидите, что нейтральный провод подключен прямо к металлической части кожуха. Также туда подключен и провод заземления. И, разумеется, никакого подключения через розетку. Только постоянное соединение с питающей сетью через автомат. Так делается потому что УЗО, для оборудования мощностью в десятки и сотни киловатт, имело бы слишком низкую чувствительность к токам утечки и это представляло бы опасность для поражения током человека.
ТСу я бы посоветовал вооружится тестером и найти то место, где имеется соединение провода нейтрали с землей. Тогда можно будет сделать вывод – так и задумано производителем или имеет место пробой изоляции.


Вернуться наверх
 
 Заголовок сообщения: Re: как сделать развязку по питанию симистора
СообщениеДобавлено: Чт мар 12, 2026 17:07:10 
Друг Кота
Аватар пользователя

Карма: 96
Рейтинг сообщений: 1505
Зарегистрирован: Вт мар 16, 2010 22:02:27
Сообщений: 15516
Откуда: ДОНЕЦК
Рейтинг сообщения: 0
Если сгорел тиристор явно КЗ в его нагрузке.
Дополнительные проблемы может дать замыкание проводов термистора датчика с корпусом (именно из-за бестрансформаторного питания электроники регулятора.
8)


Вернуться наверх
 
Показать сообщения за:  Сортировать по:  Вернуться наверх
Начать новую тему Ответить на тему  [ Сообщений: 16 ] 

Часовой пояс: UTC + 3 часа


Вы не можете начинать темы
Вы не можете отвечать на сообщения
Вы не можете редактировать свои сообщения
Вы не можете удалять свои сообщения
Вы не можете добавлять вложения

Найти:
Перейти:  


Powered by phpBB © 2000, 2002, 2005, 2007 phpBB Group
Русская поддержка phpBB
Extended by Karma MOD © 2007—2012 m157y
Extended by Topic Tags MOD © 2012 m157y