Например TDA7294

Форум РадиоКот • Просмотр темы - Подключение микрофона МКЭ-30
Форум РадиоКот
Здесь можно немножко помяукать :)

Текущее время: Чт дек 25, 2025 22:53:48

Часовой пояс: UTC + 3 часа


ПРЯМО СЕЙЧАС:



Начать новую тему Ответить на тему  [ Сообщений: 20 ] 
Автор Сообщение
Не в сети
 Заголовок сообщения: Подключение микрофона МКЭ-30
СообщениеДобавлено: Сб июл 17, 2010 18:12:24 
Друг Кота

Карма: 6
Рейтинг сообщений: 11
Зарегистрирован: Сб мар 07, 2009 20:44:36
Сообщений: 4435
Рейтинг сообщения: 0
Мне надо подключить этот микрофон к компьютеру. решено использовать вот эту схему (см. нижний вариант):
Изображение
Вопрос - правильна ли она, и работает ли, просто есть информация, что схема некорректна.
два нижних провода - это общий и сигнальный - с него на джек подаем через провод сигнал на звуковую карту.
А верхний - это вывод питаия. Только сколько вольт подавать надо?

_________________
Не умеешь - не берись, но не взявшись не научишься...


Вернуться наверх
 
Не в сети
 Заголовок сообщения: Re: Подключение микрофона МКЭ-30
СообщениеДобавлено: Сб июл 17, 2010 18:48:23 
Модератор
Аватар пользователя

Карма: 158
Рейтинг сообщений: 1600
Зарегистрирован: Пт апр 28, 2006 15:26:07
Сообщений: 11940
Откуда: Россия.
Рейтинг сообщения: 0
Медали: 2
Мявтор 3-й степени (1) Лучший человек Форума 2017 (1)
Вот он стоит. Там цвета подписаны.
Регулятор на входе плохая затея. Выброси его.

Изображение

Вот еще информация из интернета.
Код:
Внутри МКЭ-30 находится только КП303А без резистора в истоке. Резистор же находится на небольшой выносной платке (30 х 40 мм), на которой находятся так же разделительный конденсатор и RC-фильтр по питанию. Оба белых выведены от одной точки — корпуса микрофона. Синий — исток, красный — сток. В оригинале истоковый резистор 1кОм, но я бы подобрал его до получения тока через него 1-2 мА, хотя отдельные выводы от каждого электрода транзистора на самом деле дают гораздо бОльшую свободу в выборе схемы: это не обязательно должен быть истоковый повторитель. Можно сделать и активное усиление по схеме с общим истоком, а можно и сразу сделать инверсию на пару эмиттерных повторителей, получив нормальный балансный сигнал. Добавив ещё пару разделительных конденсаторов на выходе и несложный стабилизатор, получаем полноценный электретный микрофон с фантомным питанием. Осталось поместить это в подходящий корпус. 

Этот микрофончик легко разбирается: задняя конусообразная крышка немножко туговато, но всё же без проблем снимается без применения инструмента, после чего уже видно, откуда растут все ноги.

Изображение


Вложения:
1.JPG [10.92 KiB]
Скачиваний: 14994
1.JPG [22.32 KiB]
Скачиваний: 17509
elektronika_211.rar [187.81 KiB]
Скачиваний: 1261
Вернуться наверх
 
Не в сети
 Заголовок сообщения: Re: Подключение микрофона МКЭ-30
СообщениеДобавлено: Сб июл 17, 2010 19:40:57 
Друг Кота

Карма: 6
Рейтинг сообщений: 11
Зарегистрирован: Сб мар 07, 2009 20:44:36
Сообщений: 4435
Рейтинг сообщения: 0
уже поздно:)
я его оставил на ПП.

_________________
Не умеешь - не берись, но не взявшись не научишься...


Вернуться наверх
 
Не в сети
 Заголовок сообщения: Re: Подключение микрофона МКЭ-30
СообщениеДобавлено: Сб июл 17, 2010 19:43:53 
Друг Кота

Карма: 6
Рейтинг сообщений: 11
Зарегистрирован: Сб мар 07, 2009 20:44:36
Сообщений: 4435
Рейтинг сообщения: 0
я говорю, сколько питание подавать надо на вход? (на резистор 1к)?

_________________
Не умеешь - не берись, но не взявшись не научишься...


Вернуться наверх
 
Эиком - электронные компоненты и радиодетали
Не в сети
 Заголовок сообщения: Re: Подключение микрофона МКЭ-30
СообщениеДобавлено: Сб июл 17, 2010 20:39:14 
Сверлит текстолит когтями
Аватар пользователя

Карма: 1
Рейтинг сообщений: 18
Зарегистрирован: Вс май 16, 2010 15:56:54
Сообщений: 1223
Откуда: Москва
Рейтинг сообщения: 0
http://mikrofon-m.bests.ru/Izmimages/mke4-teh.gif

Вот с другого форума про схему МФ: «Но у моего МКЭ-30,Выход с элемента микрофона идёт на затвор,далее один провод с истока,второй как я понял обший на сток,и третий зачемто на корпус(4я нога полевого тр.). Но что интересно на нём странная маркировка 3АВ0. КП303А, а В0 - дата выпуска»


Вернуться наверх
 
Не в сети
 Заголовок сообщения: Re: Подключение микрофона МКЭ-30
СообщениеДобавлено: Сб июл 17, 2010 21:08:24 
Друг Кота

Карма: 6
Рейтинг сообщений: 11
Зарегистрирован: Сб мар 07, 2009 20:44:36
Сообщений: 4435
Рейтинг сообщения: 0
что мне это дало?

_________________
Не умеешь - не берись, но не взявшись не научишься...


Вернуться наверх
 
Не в сети
 Заголовок сообщения: Re: Подключение микрофона МКЭ-30
СообщениеДобавлено: Сб июл 17, 2010 21:44:59 
Сверлит текстолит когтями
Аватар пользователя

Карма: 1
Рейтинг сообщений: 18
Зарегистрирован: Вс май 16, 2010 15:56:54
Сообщений: 1223
Откуда: Москва
Рейтинг сообщения: 0
Это, при определенной внимательности, дает напряжение питания микрофона, его импеданс и координаты производителя. ;)
А также схему заводского изделия, в котором используется капсюль.
А без внимательности - ничего не даст.

PS: На всякий случай обращу внимание, что там напряжение ФАНТОМНОГО питания. Стоит сначала уточнить термин в гугле.


Вернуться наверх
 
Не в сети
 Заголовок сообщения: Re: Подключение микрофона МКЭ-30
СообщениеДобавлено: Вс июл 18, 2010 12:40:19 
Друг Кота

Карма: 6
Рейтинг сообщений: 11
Зарегистрирован: Сб мар 07, 2009 20:44:36
Сообщений: 4435
Рейтинг сообщения: 0
уже все работает. собрал по схеме, подключил питание 7В и все, микрофон работает.

_________________
Не умеешь - не берись, но не взявшись не научишься...


Вернуться наверх
 
Не в сети
 Заголовок сообщения: Re: Подключение микрофона МКЭ-30
СообщениеДобавлено: Пн ноя 21, 2011 12:04:59 
Друг Кота
Аватар пользователя

Карма: 40
Рейтинг сообщений: 114
Зарегистрирован: Пн янв 18, 2010 21:41:09
Сообщений: 3464
Откуда: Краснодарский край
Рейтинг сообщения: 0
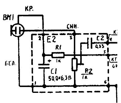
Есть микрофон МКЭ-30
Изображение

Внутри действительно кроме полевика ничего нет.
Изображение

Нужно срочно подключить к компьютеру
Изображение

Схема правильная? регулятор если лишний, выкинем, что еще лишнее?


Вложения:
90009.jpg [58.21 KiB]
Скачиваний: 16896
90008.jpg [57.58 KiB]
Скачиваний: 16412
post-59-1258228126.gif [9.27 KiB]
Скачиваний: 30929
Вернуться наверх
 
Не в сети
 Заголовок сообщения: Re: Подключение микрофона МКЭ-30
СообщениеДобавлено: Пн ноя 21, 2011 17:54:55 
Друг Кота
Аватар пользователя

Карма: 14
Рейтинг сообщений: 78
Зарегистрирован: Пн апр 11, 2011 14:56:46
Сообщений: 8784
Откуда: Дальний восток.
Рейтинг сообщения: 0
питание берется с джека?! :shock: ..на резисто R3(отсоеденив от джека) подайте отдельное питание +9 вольт относительно общего провода.
(можно батарейку крону)..а входа у джека соедените вместе (L/R)


Вернуться наверх
 
Не в сети
 Заголовок сообщения: Re: Подключение микрофона МКЭ-30
СообщениеДобавлено: Пн ноя 21, 2011 18:26:42 
Друг Кота
Аватар пользователя

Карма: 40
Рейтинг сообщений: 114
Зарегистрирован: Пн янв 18, 2010 21:41:09
Сообщений: 3464
Откуда: Краснодарский край
Рейтинг сообщения: 0
Вроде как у микрофонного входа звуковухи есть + 5 вольт
Отталкивался от этого
http://bayu8.narod.ru/micampc.htm

Вот еще картинка
Изображение

Попробую с кроной, все равно пока не заработало.


Вложения:
00188.jpg [18.86 KiB]
Скачиваний: 14346
Вернуться наверх
 
Не в сети
 Заголовок сообщения: Re: Подключение микрофона МКЭ-30
СообщениеДобавлено: Пн ноя 21, 2011 19:17:52 
Друг Кота
Аватар пользователя

Карма: 14
Рейтинг сообщений: 78
Зарегистрирован: Пн апр 11, 2011 14:56:46
Сообщений: 8784
Откуда: Дальний восток.
Рейтинг сообщения: 0
ну можно просто замерить напряжение на конденсаторе С3.
не на всех картах может быть 5 вольт..


Вернуться наверх
 
Не в сети
 Заголовок сообщения: Re: Подключение микрофона МКЭ-30
СообщениеДобавлено: Вт фев 19, 2013 22:21:27 
Родился

Зарегистрирован: Вт фев 19, 2013 22:11:26
Сообщений: 2
Рейтинг сообщения: 0
питание идет 9 вольт.стандартные советские схемы магнитофонов с записью. а в компьютере вход микрофонный(только розового цвета) 3-5 вольт.поэтому подбираем резистор 1ком меньшего сопротивления,думаю 300 ом хватит,смотри параметры полевого транзистора-ток покоя. питание берем со средней пососы джека,плюс-минус крайние концы. качество микрофона лучше всех китайцев.


Вернуться наверх
 
Не в сети
 Заголовок сообщения: Re: Подключение микрофона МКЭ-30
СообщениеДобавлено: Вт фев 19, 2013 22:42:56 
Родился

Зарегистрирован: Вт фев 19, 2013 22:11:26
Сообщений: 2
Рейтинг сообщения: 0
синий провод соединить с белым и микрофон превращается в обычный двухконтактный импортный,красный соединяем на два контакта джека, а синий-белый на массу джека. главное не превысить ток стока в 20мА. и мощность в 200мВт.


Вернуться наверх
 
Не в сети
 Заголовок сообщения: Вопрос про усилитель для Мкэ-3
СообщениеДобавлено: Чт ноя 28, 2013 14:53:04 
Родился

Зарегистрирован: Пн апр 11, 2011 11:01:26
Сообщений: 17
Рейтинг сообщения: 0
Добрый день, хочу купить для микрофона мкэ-3 вот такой предусилитель http://radio-market.com.ua/catalog/?SECTION_ID=1430&ELEMENT_ID=36619&sphrase_id=109552 , подскажите можно ли потом его подключить к пк?



Сюда перенес.

aen


Вернуться наверх
 
Не в сети
 Заголовок сообщения: Re: Вопрос про усилитель для Мкэ-3
СообщениеДобавлено: Чт ноя 28, 2013 17:53:53 
Модератор
Аватар пользователя

Карма: 159
Рейтинг сообщений: 4074
Зарегистрирован: Пт янв 23, 2009 19:20:05
Сообщений: 45266
Рейтинг сообщения: 0
Медали: 1
Получил миской по аватаре (1)
МКЭ-3, если он исправен, должен неплохо работать со стандартным микрофонным входом компьютера без каких-либо усилителей, у него неплохая чувствительность... :dont_know:


Вернуться наверх
 
Не в сети
 Заголовок сообщения: Re: Вопрос про усилитель для Мкэ-3
СообщениеДобавлено: Чт ноя 28, 2013 21:01:49 
Родился

Зарегистрирован: Пн апр 11, 2011 11:01:26
Сообщений: 17
Рейтинг сообщения: 0
спасибо, просто где то писали что нужен обязательно усилитель, так как этот тип микрофонов не работают без питания, на днях спаяю подключу без усилителя


Вернуться наверх
 
Не в сети
 Заголовок сообщения: Re: Подключение микрофона МКЭ-30
СообщениеДобавлено: Пт ноя 29, 2013 22:55:31 
Друг Кота
Аватар пользователя

Карма: 77
Рейтинг сообщений: 1247
Зарегистрирован: Вс мар 29, 2009 22:09:05
Сообщений: 7518
Рейтинг сообщения: 0
Без питания и правда не работают. Питание можно взять от той же звуковой карты, как писали выше.

_________________
Разница между теорией и практикой на практике гораздо больше, чем в теории.


Вернуться наверх
 
Не в сети
 Заголовок сообщения: Re: Подключение микрофона МКЭ-30
СообщениеДобавлено: Сб ноя 30, 2013 01:03:24 
Родился

Зарегистрирован: Пн апр 11, 2011 11:01:26
Сообщений: 17
Рейтинг сообщения: 0
на звуковой карте 2.5v этого будет достаточно?


Вернуться наверх
 
Не в сети
 Заголовок сообщения: Re: Подключение микрофона МКЭ-30
СообщениеДобавлено: Сб ноя 30, 2013 02:06:28 
Друг Кота
Аватар пользователя

Карма: 77
Рейтинг сообщений: 1247
Зарегистрирован: Вс мар 29, 2009 22:09:05
Сообщений: 7518
Рейтинг сообщения: 0
Скорее всего да.

_________________
Разница между теорией и практикой на практике гораздо больше, чем в теории.


Вернуться наверх
 
Показать сообщения за:  Сортировать по:  Вернуться наверх
Начать новую тему Ответить на тему  [ Сообщений: 20 ] 

Часовой пояс: UTC + 3 часа


Кто сейчас на форуме

Сейчас этот форум просматривают: нет зарегистрированных пользователей и гости: 47


Вы не можете начинать темы
Вы не можете отвечать на сообщения
Вы не можете редактировать свои сообщения
Вы не можете удалять свои сообщения
Вы не можете добавлять вложения

Найти:
Перейти:  


Powered by phpBB © 2000, 2002, 2005, 2007 phpBB Group
Русская поддержка phpBB
Extended by Karma MOD © 2007—2012 m157y
Extended by Topic Tags MOD © 2012 m157y