Например TDA7294

Форум РадиоКот • Просмотр темы - Ковырялочка для п/плат.
Форум РадиоКот
Здесь можно немножко помяукать :)

Текущее время: Чт дек 18, 2025 02:24:35

Часовой пояс: UTC + 3 часа


ПРЯМО СЕЙЧАС:



Начать новую тему Ответить на тему  [ Сообщений: 646 ]    , , , 4, , , ...  
Автор Сообщение
Не в сети
 Заголовок сообщения: Re: Ковырялочка для п/п
СообщениеДобавлено: Пт мар 25, 2011 08:52:59 
Грызет канифоль

Карма: 2
Рейтинг сообщений: 2
Зарегистрирован: Пт янв 29, 2010 12:13:38
Сообщений: 291
Откуда: Нижний Новгород.
Рейтинг сообщения: 0
привет! подскажите пожалуйста какая схема будет самой лучшей для моего моторчика, заранее благодарен!
мотор ДП20-1-4-12-Р11
В - 12
Вт - 1
об/мин - 4000
мНм - 2,45
мНм - 8,53
А - 0,18
КПД % - 48,5
ч - 2000

_________________
Будь проще к людям! Хочешь быть мудрей — Не делай больно мудростью своей.Изображение


Вернуться наверх
 
Не в сети
 Заголовок сообщения: Re: Ковырялочка для п/п
СообщениеДобавлено: Пт мар 25, 2011 11:37:29 
Вымогатель припоя
Аватар пользователя

Карма: 4
Рейтинг сообщений: 38
Зарегистрирован: Ср сен 27, 2006 11:20:51
Сообщений: 698
Откуда: Moskau
Рейтинг сообщения: 0
AcousticManiac писал(а):
Наверно, только эта подойдет, или как :( ?
Любая из них
Nusik1975 писал(а):
Какой полевик там можно поставить?Есть в наличии FS3KM, IRL540N, K1388, SSS6N60A, IRFBC30, IRFBE30, IRFS630.
Или что-то другое нужно?Благодарю за ответ!
Тип транзистора зависит только от тока потребления Вашего двигателя.
#DIZEL# писал(а):
привет! подскажите пожалуйста какая схема будет самой лучшей для моего моторчика, заранее благодарен!
мотор ДП20-1-4-12-Р11
Эмпирическим путем это невозможно , пробуйте и выбирайте.

_________________
Когда у общества нет цветовой дифференциации штанов — то нет цели! А когда нет цели …Изображение... плохо кончится дядя Вова


Вернуться наверх
 
Не в сети
 Заголовок сообщения: Re: Ковырялочка для п/п
СообщениеДобавлено: Чт мар 31, 2011 09:54:09 
Друг Кота
Аватар пользователя

Карма: 31
Рейтинг сообщений: 129
Зарегистрирован: Вт мар 02, 2010 17:05:19
Сообщений: 4446
Откуда: Белоруссия, Минск
Рейтинг сообщения: 0
Цитата:
Насчет типа, вскрывал, там внутри на роторе катушки, от контактов питания две щетки, и магниты на статоре,

Перед тем как что то вскрывать - посоветуйся со специалистами.
Когда вынимается ротор из ЭД, где статор с постоянными магнитами, одновременно внутрь вводится металлический стержень лля предотвращения размагничивания статора.
Это в большей степени относится к ЭД типа ДПМ, ДРС и им подобным. Для ЭД применяемых в автомобилях этого делать не обязательно.
Для "ковырялок" лучше всего подходят ЭД из электрооборудования самолетов. Они на 27В, компактные, относительно мощные. Есть с встроенными редукторами, даже планетарными.

_________________
Всё можно наладить,если вертеть в руках достаточно долго!


Вернуться наверх
 
Не в сети
 Заголовок сообщения: Re: Ковырялочка для п/плат.
СообщениеДобавлено: Сб апр 09, 2011 21:16:06 
Родился

Зарегистрирован: Сб дек 25, 2010 19:48:21
Сообщений: 8
Рейтинг сообщения: 0
Здравствуйте уважаемые коты!
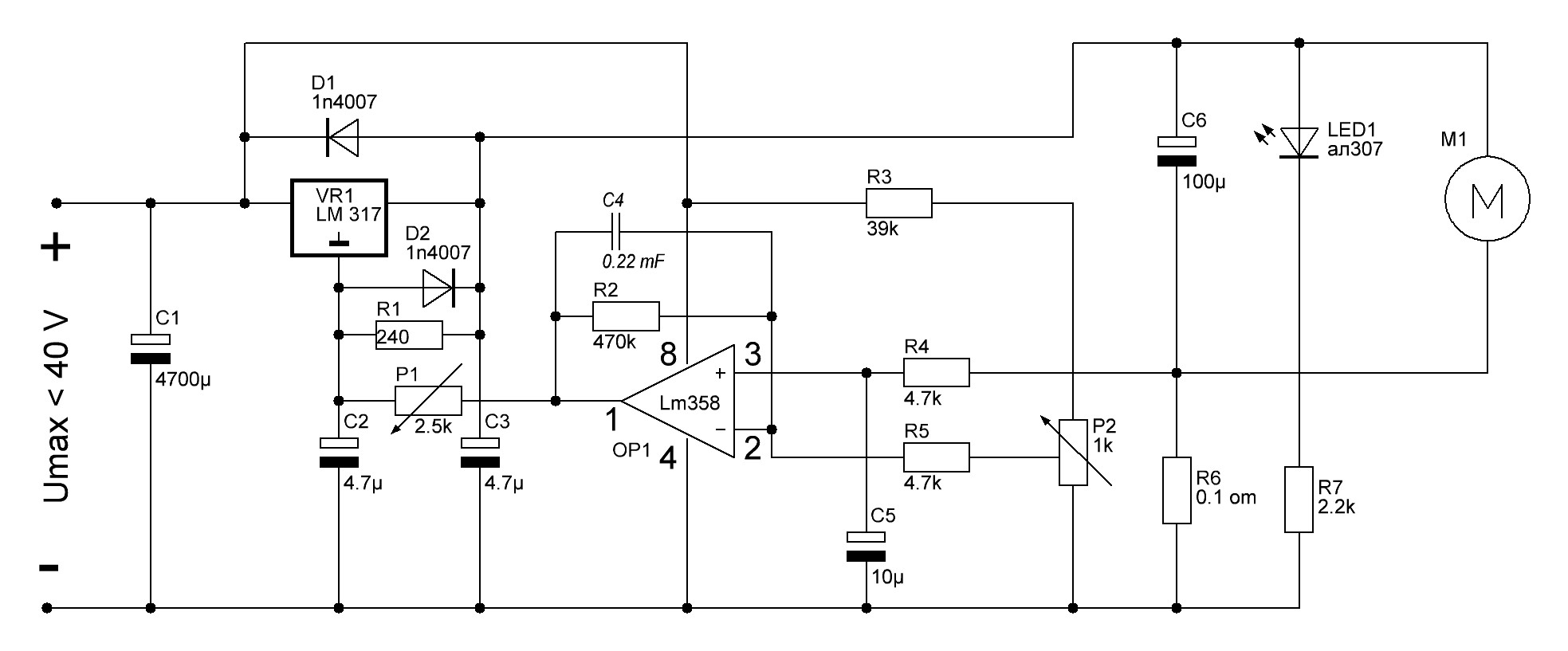
Хочу рассказать свою историю изготовления ковырялочки для п/п по схеме Савова. Хочу поблагодарить автора схемы и автора статьи МП42Б за собранный бесценный материал. Ровно год назад, я решил собрать микродрель для п/п и мне попалась статья от автора МП42Б. Изучив разные варианты, я остановился на схеме Александъра Савова, так как мне понравилась фраза в статье:
Схема отлично работает по изложенному в начале алгоритму:
1. маленькая нагрузка – патрон крутится не быстро.
2. возрастает нагрузка – патрон крутится быстрее.
Схеме глубоко безразлично с какими моторами работать... Все двигатели, которые оказались в наличии дома, были опробованы под управлением этой конструкции и отлично отработали тест. Результаты превзошли все ожидания.
"
Двигатель у меня был заморский, снятый из какого-то станка с ЧПУ, на 24В (2W) и на 5000 об/мин. После сбора схемы я так и не смог добиться нормальной работы двигателя, постоянные автоколебания или отсутсвие вообще регулирования. Промучался очень долго. В итоге я решил немножко переделать схемку. Результат был на лицо.
После месяца тестирования я понял, что что-то не так. Электродивгатель сильно медленно набирал обороты, а отверствие d=~0.6мм сверлить не возможно (идеально получалось d=0.9-1.0мм). Пришлось разобрать БП и осмотреть детально. И к моему удивлению я обнаружил маленький коротыш, убрав его и все стало на место. И вот уже год, когда сверлю, я получаю неописуемое удавольствие от самого процесса.
Поэтому, отсюда вывод:
- Схема рабочая (модернизированную схему привожу ниже);
- Будьте внимательны при изготовлении и не допускайте косяков.
- Пробуйте, не пожалеете. :)


Вложения:
Схема Савова v2.JPG [120.17 KiB]
Скачиваний: 7136
Вернуться наверх
 
Эиком - электронные компоненты и радиодетали
Не в сети
 Заголовок сообщения: Re: Ковырялочка для п/п
СообщениеДобавлено: Вт апр 12, 2011 06:36:47 
Мучитель микросхем
Аватар пользователя

Карма: 4
Рейтинг сообщений: 14
Зарегистрирован: Вт апр 12, 2011 06:32:06
Сообщений: 428
Откуда: Россия, г. Омск
Рейтинг сообщения: 0
ublhjnt писал(а):
Цитата:
Насчет типа, вскрывал, там внутри на роторе катушки, от контактов питания две щетки, и магниты на статоре,


А подскажите, плиз, можно ли из движка дп-2-26 с левым вращением, сделать правое? Сверла-то все для правого вращения... :?

_________________
Я не работал в своей жизни ни одного дня. Все, чем я занимался, было сплошным развлечением /Томас Алва Эдисон/


Вернуться наверх
 
Не в сети
 Заголовок сообщения: Re: Ковырялочка для п/п
СообщениеДобавлено: Вт апр 12, 2011 10:43:15 
Вымогатель припоя
Аватар пользователя

Карма: 4
Рейтинг сообщений: 38
Зарегистрирован: Ср сен 27, 2006 11:20:51
Сообщений: 698
Откуда: Moskau
Рейтинг сообщения: 0
daomsk писал(а):
А подскажите, плиз, можно ли из движка дп-2-26 с левым вращением, сделать правое? Сверла-то все для правого вращения...

:shock: :shock: :shock: :shock: :shock:
Почитайте вдруг поможет
http://www.ww.motor-remont.ruww.motor-r ... ook2p9.htm
:))) :))) :))) :))) :)))
А полярность на моторе поменять не пробовали ?

_________________
Когда у общества нет цветовой дифференциации штанов — то нет цели! А когда нет цели …Изображение... плохо кончится дядя Вова


Вернуться наверх
 
Не в сети
 Заголовок сообщения: Re: Ковырялочка для п/п
СообщениеДобавлено: Вт апр 12, 2011 11:25:58 
Мучитель микросхем
Аватар пользователя

Карма: 4
Рейтинг сообщений: 14
Зарегистрирован: Вт апр 12, 2011 06:32:06
Сообщений: 428
Откуда: Россия, г. Омск
Рейтинг сообщения: 0
МП 42 Б писал(а):
daomsk писал(а):
А подскажите, плиз, можно ли из движка дп-2-26 с левым вращением, сделать правое? Сверла-то все для правого вращения...

А полярность на моторе поменять не пробовали ?

В ТУ (по Вашей ссылке) оговорено, что направление вращения - левое. Если просто поменять полярность, он крутится, конечно, и вправо, но при этом выдает какие-то подозрительные звуки. Боюсь, долго не проработает...
Впечатление такое, что при вращении в обратную сторону, идет задир поверхности токосъемника. Может, там щетки надо другие поставить?

_________________
Я не работал в своей жизни ни одного дня. Все, чем я занимался, было сплошным развлечением /Томас Алва Эдисон/


Вернуться наверх
 
Не в сети
 Заголовок сообщения: Re: Ковырялочка для п/п
СообщениеДобавлено: Ср апр 13, 2011 09:40:42 
Друг Кота
Аватар пользователя

Карма: 31
Рейтинг сообщений: 129
Зарегистрирован: Вт мар 02, 2010 17:05:19
Сообщений: 4446
Откуда: Белоруссия, Минск
Рейтинг сообщения: 0
Цитата:
сделать правое? Сверла-то все для правого вращения...

Сверла есть как правого вращения, так и левого. Изображение
Для мини дрели лучше применять такие ЭД. Любое вращение и достаточная мощность.
ИзображениеИзображениеИзображениеИзображение

_________________
Всё можно наладить,если вертеть в руках достаточно долго!


Вернуться наверх
 
Не в сети
 Заголовок сообщения: Re: Ковырялочка для п/плат.
СообщениеДобавлено: Чт апр 21, 2011 09:48:18 
Первый раз сказал Мяу!
Аватар пользователя

Зарегистрирован: Чт мар 10, 2011 13:35:50
Сообщений: 27
Откуда: Сибирь
Рейтинг сообщения: 0
karu писал(а):
- Схема рабочая (модернизированную схему привожу ниже);
- Пробуйте, не пожалеете. :)


попробовал - не пожалел! :beer:
офигенная штуковина получилась - вроде и кнопочкой можно включать/выключать, однако вот так - с авторегулятором - ААААЙС! :)))

п.с. моторчик был - хз какой, за 100 руб. в магазине куплен, буржуйский - высота 5 см, диам. 3.5 см.
резистор R6 - поставил 2 х 1 Ом, параллельно.

что смущает - напряжение на выходе (при нагрузке) выше 9.5 В не поднимается (на входе 12 В)
питается от БП компа. Может, какой-то аналог LM317 поискать - но Low Dropout - с низким падением напряжения ?..
сам не смог найти - только LM2941T - но там 5 ног, просто так заменить-перепаять не получиться.


Вернуться наверх
 
Не в сети
 Заголовок сообщения: Re: Ковырялочка для п/плат.
СообщениеДобавлено: Чт апр 21, 2011 14:51:58 
Вымогатель припоя
Аватар пользователя

Карма: 4
Рейтинг сообщений: 38
Зарегистрирован: Ср сен 27, 2006 11:20:51
Сообщений: 698
Откуда: Moskau
Рейтинг сообщения: 0
Mikluhamaklay писал(а):
Может, какой-то аналог LM317 поискать - но Low Dropout - с низким падением напряжения ?
А чего его искать то он на Вас прямо с фотографии в статейке смотрит. 8)
Изображение

_________________
Когда у общества нет цветовой дифференциации штанов — то нет цели! А когда нет цели …Изображение... плохо кончится дядя Вова


Вернуться наверх
 
Не в сети
 Заголовок сообщения: Re: Ковырялочка для п/плат.
СообщениеДобавлено: Пт апр 22, 2011 06:34:00 
Первый раз сказал Мяу!
Аватар пользователя

Зарегистрирован: Чт мар 10, 2011 13:35:50
Сообщений: 27
Откуда: Сибирь
Рейтинг сообщения: 0
МП 42 Б писал(а):
прямо с фотографии в статейке смотрит

а слона то - я и не приметил! :)))
Спасибо.

п.с. тяжело жить в Мухосранске, когда магазин один- фиг найдешь детальку... даже всяких разных аналогов нету.. ппц.

"Если гора не идет к Магомету..." - поищу трансформатор вольт на 15, значит - благо, что 4700 мФ уже впендюрил на схему :)

блин, офигенно работает :)))
лапами прикасаешься к патрону - едва едва - а он уже чувствует это, и обороты повышает! сижу, играюсь :)))
померил ток моторчика - "холостой ход" - 70 мА; макс.нагрузка - 1 А.


Вернуться наверх
 
Не в сети
 Заголовок сообщения: Re: Ковырялочка для п/плат.
СообщениеДобавлено: Вс авг 07, 2011 19:55:26 
Встал на лапы
Аватар пользователя

Зарегистрирован: Сб июл 23, 2011 19:08:22
Сообщений: 123
Откуда: Томск
Рейтинг сообщения: 0
Получилось наладить схему А. Савова под мотор ДСР-23.
Убрал С4. R7=680кОм, паралельно ему 0,33мк. С5=0,33мк. R2=47кОм. Нижний, по схеме, вывод Р2 через резистор 1кОм на общий провод. R5 два паралельно включенных резистора 4,7 Ом по 1Вт. Питание - 20V.

_________________
Если у человека нет ни одной искренней мысли, он подобен нищему, который отовсюду уходит с пустыми руками. Если у человека нет ни одного подлинного увлечения, он подобен деревянному идолу, который стоит там, где его поставили.
Хун Цзычен.


Вернуться наверх
 
Не в сети
 Заголовок сообщения: Re: Ковырялочка для п/п
СообщениеДобавлено: Пн авг 08, 2011 20:19:49 
Сверлит текстолит когтями

Карма: 1
Рейтинг сообщений: 6
Зарегистрирован: Вт июн 30, 2009 14:56:58
Сообщений: 1123
Откуда: Казань
Рейтинг сообщения: 0
ребята есть 2 моторчика, хочу сделать сверилку. но не могу найти тех. данные. иожет я плохо искал не знаю вот фотки. черны на 27в и 9100об/миннаписано. на большом ДК-1А и номер серии походу. у ченого 3мм вал, у большого 6мм

http://i011.radikal.ru/1108/80/05a3c16bc859.jpg
http://s44.radikal.ru/i105/1108/33/d84635ff605a.jpg
http://s001.radikal.ru/i193/1108/05/54089dd0993d.jpg
http://s49.radikal.ru/i125/1108/5d/85cd4c5a124e.jpg
http://s58.radikal.ru/i160/1108/97/7f47094ca3c8.jpg

Что скаажете пойдут?

_________________
Теория и практика иногда сталкиваются. Когда это случается, теория проигрывает. Всегда.


Вернуться наверх
 
Не в сети
 Заголовок сообщения: Re: Ковырялочка для п/п
СообщениеДобавлено: Сб ноя 05, 2011 16:24:14 
Родился

Зарегистрирован: Вс сен 11, 2011 19:12:50
Сообщений: 5
Рейтинг сообщения: 0
всем привет. есть маторчик дпм-25-н1-01.

вот на него мануал

Тип электродвигателя- дпм25-н1-01
Технические условия- ОСТ16.0.515.022-76
Напряжение питания, В- 29±3
Частота вращения, об/мин- 9000±1800
Ток в обмотке якоря, не более, А- 0.40
Вращающий момент, мНм ( гссм ) - 3,430(35)
Вибрационные нагрузки: диапазон частот, Гц- исполнений дпм-25-HI, H2.....1-3000
ускорение, м/с2- исполнений дпм-25-HI, H2.....150
Ударные нагрузки, м/с2- дпм-25-н1,н2 ....300
Температура окружающей среды (верхнее значение), °С-- ДПМ-25-Н1, Н2-01, ДПМ-30-Н1,Н2-01/02, ДПМ-30-Н1, Н2-19 100 ДПМ-20-Н1-08Т, ДПМ-25-Н1-07Т,ДПМ-30-Н1-03Т...... 90
Температура окружающей среды(нижнее значение), °С.....—60
Относительная влажность возду-ха, %:-- (при температуре 35 °С).......... 98
Вес драгметалла, г - 0,02437
ПлИ-10 - ----

бедет ли работать ета схема сним нормально http://radiokot.ru/lab/hardwork/31/11.jpg
или же можно использовать альтернативные схемы с шим упрвлением например на таймере 555 ?

PS. инфа по моторчикам взята отюда http://el-moto.ru/index/0-512


Вернуться наверх
 
Не в сети
 Заголовок сообщения: Re: Ковырялочка для п/п
СообщениеДобавлено: Вс ноя 06, 2011 00:07:21 
Говорящий с текстолитом
Аватар пользователя

Карма: 3
Рейтинг сообщений: 38
Зарегистрирован: Ср сен 08, 2010 20:33:39
Сообщений: 1502
Откуда: Воронеж
Рейтинг сообщения: 0
Вот эта заработает http://radiokot.ru/circuit/digital/automat/24/
Форум по статье viewtopic.php?f=25&t=48000

_________________
С шерстью на сайте постоянные проблемы. Обещали исправить, но никак. Вот работающая ссылка, если кому нужно. http://radiokot.ru/circuit/power/charger/40/


Вернуться наверх
 
Не в сети
 Заголовок сообщения: Ковырялочка для п/плат.
СообщениеДобавлено: Вс фев 26, 2012 18:38:25 
Грызет канифоль

Зарегистрирован: Вс дек 18, 2011 20:59:36
Сообщений: 274
Рейтинг сообщения: 0
Доброго всем вечера! Хочу сделать регулятор оборотов для микродрели, нашел здесь статью http://radiokot.ru/lab/hardwork/31/ подскажите какую схему можно использовать, а то особо нет времени проверять все подряд :tea: Заранее благодарен!


Вернуться наверх
 
Не в сети
 Заголовок сообщения: Re: Ковырялочка для п/п
СообщениеДобавлено: Ср фев 29, 2012 08:51:02 
Родился

Зарегистрирован: Вт фев 28, 2012 13:48:35
Сообщений: 4
Рейтинг сообщения: 0
Собрал плату по схеме последней схеме. Подстроил обороты холостого хода, добился устойчивого, без рывков, вращения. Схема работает. Без нагрузки холостые обороты, при большой нагрузке на ось если большая, то крутит на повышенных оборотах как надо. Если нагрузка небольшая (притормаживаю слегка пальцем), то двигатель начинает дергаться. Двигатель используется от струйного принтера. Напряжение питания 24В. R5 - 1 Ом, как на фото платы (на схеме 0.1). Подскажите какой обвязкой это можно подрегулировать?


Вернуться наверх
 
Не в сети
 Заголовок сообщения: Ковырялочка для плат на PIC12F675
СообщениеДобавлено: Пн мар 26, 2012 23:50:40 
Открыл глаза

Зарегистрирован: Вс авг 28, 2011 17:32:19
Сообщений: 49
Откуда: Беларусь
Рейтинг сообщения: 0
Здравствуйте ! Уважаемые коты,может кто собирал ковырялочку на PIC12F675 (http://radiokot.ru/lab/hardwork/31/)?Я собрал,реагирует на кнопку-включает и выключает двигатель,и это все...Обороты максимальные,мощности двигатель не развивает(легко остановить рукой),двигатели пробовал разные.Игрался с резисторами по 1 ом,не помогло,прошивал пик с константой и без - результат один,печатку проверил,помыл-тоже самое.Если знаете подвох,подскажите или лапкой покажите!Огромное спасибо!


Вернуться наверх
 
Не в сети
 Заголовок сообщения: Re: Ковырялочка для п/п
СообщениеДобавлено: Вс апр 29, 2012 15:47:43 
Родился

Зарегистрирован: Вс апр 29, 2012 15:16:13
Сообщений: 1
Рейтинг сообщения: 0
Собрал пару дней назад схему Савова для работы с двигателем ДМП-30-Н1-02. На нагрузку схема реагировала только в крайнем положении резистора, да и то рывками. В общем все как у людей. Резистор в цепи измерителя тока стоял 0,1 Ом. Пришлось вникать в работу схемы. Пошукав по сайту прочитал статьи о работе операционных усилителей, и все стало на места. У меня двигатель на 29В с максимальным по паспорту током 0.3А. На резисторе R5 тупо не хватало напряжения для переключения ОУ. Он работает в режиме компаратора (как мне кажется. Поправьте, если не прав). Отсюда вывод, что напруга на R5 должна быть под нагрузкой больше, чем на RP2. У меня схема питается от 30В. Отсюда считаем по закону Ома, что на делителе R2-RP2 может висеть от 0,75V до 0V. При рабочем токе 0,3А на резисторе R5 имеем максимум 0,03V что соответствует выкрученному в ноль RP2. Ни о каком диапазоне регулирования тут говорить не приходится. Покумекав, я поехал и купил двухваттник на 2Ома. На нем теперь падает 0,6V что приходится на вторую треть диапазона RP2, что нам и нужно. Схема заработала сразу, подстройкой RP2 добиваемся повышения оборотов на нужной нагрузке, диапазона регулирования хватает. Ну и по совету камрадов с форума был выкинут С4 и навешен конденсатор 0,22uF между первой и второй ногой. Надеюсь этот небольшой рассказик поможет новичкам, желающим собрать эту схему избежать затыков, и сразу собрать работающий регулятор под свой движок!


Вернуться наверх
 
Не в сети
 Заголовок сообщения: Re: Ковырялочка для п/п
СообщениеДобавлено: Пт июл 20, 2012 01:31:28 
Прорезались зубы

Карма: 3
Рейтинг сообщений: 17
Зарегистрирован: Пт июл 20, 2012 01:15:23
Сообщений: 236
Рейтинг сообщения: 0
спасибо автору)))схема(Савова) заработала с учетом доработок,))мотор дпм-25-н1-02
очень помог подробное разъяснение jora47 :beer:
правда пришлось ставить сопротив. 3 Ом))


Вернуться наверх
 
Показать сообщения за:  Сортировать по:  Вернуться наверх
Начать новую тему Ответить на тему  [ Сообщений: 646 ]    , , , 4, , , ...  

Часовой пояс: UTC + 3 часа


Кто сейчас на форуме

Сейчас этот форум просматривают: нет зарегистрированных пользователей и гости: 31


Вы не можете начинать темы
Вы не можете отвечать на сообщения
Вы не можете редактировать свои сообщения
Вы не можете удалять свои сообщения
Вы не можете добавлять вложения

Найти:
Перейти:  


Powered by phpBB © 2000, 2002, 2005, 2007 phpBB Group
Русская поддержка phpBB
Extended by Karma MOD © 2007—2012 m157y
Extended by Topic Tags MOD © 2012 m157y