Например TDA7294

Форум РадиоКот • Просмотр темы - Беглый светодиодный огонь часть третья
Форум РадиоКот
Здесь можно немножко помяукать :)

Текущее время: Ср дек 03, 2025 08:11:39

Часовой пояс: UTC + 3 часа


ПРЯМО СЕЙЧАС:



Начать новую тему Ответить на тему  [ Сообщений: 243 ]  1, , , , ...  
Автор Сообщение
Не в сети
 Заголовок сообщения: Беглый светодиодный огонь часть третья
СообщениеДобавлено: Вс авг 23, 2009 04:26:06 
Родился

Зарегистрирован: Вс авг 23, 2009 03:51:22
Сообщений: 3
Рейтинг сообщения: 0
http://www.radiokot.ru/circuit/light/run/04/

Ку народ,не уверен что пишу в том разделе,но прошу не удалять тему..
Вообщем к делу,хотю собрать эту штуку,но у меня какие то не большие сомнения и + DD1.4 как то не очень ясно обозначена...проффесионалы подкажите плиз,имеет ли эта схема право на жизнь?Поехать щас в какой нить чип и дип закупицо на 1к рублей и на помойку фсё не очень хочется...надеюсь на вашу помощь...на этом форуме я нашёл описание и обсуждения этой же штуки но без ревирса и с 10ю диодами,а мне нужно 16х2 диодов по 20мА (GNL-10003UWC) белого цвета повышенной яркости с ревирсом + нужно запитать от авто (13.8 V max.)...короче говоря хотю сделать светодиодные полоски в фарах за место габаритов....если вас не задруднит помогите пожалуйста с печатной платой,просто уже целый день рисую и ошибаюсь :cry: ...напряжение +5V не могу понять почему...от 12 что,сгорят микрухи?опять же тут я тоже сомневаюсь...желательно фсё по пунктам объясните если не затруднит..очень надеюсь на вашу помощь..зарание спасибо :))


Вернуться наверх
 
Не в сети
 Заголовок сообщения: Re: Беглый светодиодный огонь. Часть последняя (схема номер
СообщениеДобавлено: Вс авг 23, 2009 09:01:19 
Электрический кот
Аватар пользователя

Зарегистрирован: Пн май 04, 2009 16:43:07
Сообщений: 1070
Откуда: Набережные Челны
Рейтинг сообщения: 0
lejik писал(а):
Ку народ,

ну ку ку :))
Цитата:
хотю сделать светодиодные полоски в фарах за место габаритов....

ангельские глазки?
Цитата:
от 12 что,сгорят микрухи?

ясен пень

и выложите схему


Вернуться наверх
 
Не в сети
 Заголовок сообщения:
СообщениеДобавлено: Вс авг 23, 2009 15:48:31 
Родился

Зарегистрирован: Вс авг 23, 2009 03:51:22
Сообщений: 3
Рейтинг сообщения: 0
ой,а не незнаю,ангельские они или нет))ну походу дела да)я подумал что микросхемы боятся статики (~50+ V) а убивает их сила тока...но походу моя теория была не верна((спс..

вот сылка:

http://www.radiokot.ru/circuit/light/run/04/


Вернуться наверх
 
Не в сети
 Заголовок сообщения:
СообщениеДобавлено: Чт авг 27, 2009 20:50:22 
Поставщик валерьянки для Кота
Аватар пользователя

Карма: 3
Рейтинг сообщений: 0
Зарегистрирован: Ср дек 03, 2008 21:00:19
Сообщений: 2409
Рейтинг сообщения: 0
схему выложите

_________________
(\_(\
(=' :') радиоКотЭ
(,('')('')


Вернуться наверх
 
Эиком - электронные компоненты и радиодетали
Не в сети
 Заголовок сообщения:
СообщениеДобавлено: Чт авг 27, 2009 21:56:36 
Открыл глаза

Зарегистрирован: Вс апр 26, 2009 17:19:39
Сообщений: 44
Откуда: Москва
Рейтинг сообщения: 0
L7805 тебе в помощь. 32 по 20ма должна потянуть.
зы: а зачем именно бегущие огни в габариты? Кроме того как всех раздражать это ничего не даст. Уж проще просто их включить в штатном режиме.


Вернуться наверх
 
Не в сети
 Заголовок сообщения:
СообщениеДобавлено: Пт авг 28, 2009 04:13:20 
Родился

Зарегистрирован: Вс авг 23, 2009 03:51:22
Сообщений: 3
Рейтинг сообщения: 0
схема


Вложения:
02.png [8.89 KiB]
Скачиваний: 815
Вернуться наверх
 
Не в сети
 Заголовок сообщения:
СообщениеДобавлено: Пт авг 28, 2009 06:33:39 
Друг Кота
Аватар пользователя

Карма: 23
Рейтинг сообщений: 288
Зарегистрирован: Пт мар 09, 2007 15:01:52
Сообщений: 3078
Откуда: Биробиджан
Рейтинг сообщения: 0
Медали: 1
Получил миской по аватаре (1)
Если я не ошибаюсь, то согласно правилам дорожного движения: запрещается устанавливать свтовые приборы непредусмотренные заводом изготовителем. То-есть при замене габаритных огней на нештатные, могут возникнуть проблемы с ГАИ


Вернуться наверх
 
Не в сети
 Заголовок сообщения: Беглый светодиодный огонь. Часть последняя(нужна помощь)!
СообщениеДобавлено: Вт май 25, 2010 23:45:31 
Родился

Зарегистрирован: Вт май 25, 2010 23:29:08
Сообщений: 6
Рейтинг сообщения: 0
Здраствуйте нужна помощь по второй схеме в этой статье. Так сложилось что мне надо сделать что то подобное только вместо каждого светодиода надо поставить светодиодные сборки 3 по 12В 35мА. Если можно подкиньте переработанную схему. Вопрос жизни и смерти!

Ссылка на статью:

http://www.radiokot.ru/circuit/light/run/04/


Вернуться наверх
 
Не в сети
 Заголовок сообщения: Re: Беглый светодиодный огонь. Часть последняя(нужна помощь)
СообщениеДобавлено: Ср май 26, 2010 09:43:36 
Опытный кот

Карма: 5
Рейтинг сообщений: 0
Зарегистрирован: Вс янв 17, 2010 15:32:19
Сообщений: 703
Откуда: Курган
Рейтинг сообщения: 0
Медали: 1
Получил миской по аватаре (1)
сборки какие? с общим катодом, анодом или у каждого диода отдельные выводы?


Вернуться наверх
 
Не в сети
 Заголовок сообщения: Re: Беглый светодиодный огонь. Часть последняя(нужна помощь)
СообщениеДобавлено: Ср май 26, 2010 18:02:24 
Родился

Зарегистрирован: Вт май 25, 2010 23:29:08
Сообщений: 6
Рейтинг сообщения: 0
lix писал(а):
сборки какие? с общим катодом, анодом или у каждого диода отдельные выводы?

Общие и катод и анод то есть получается что просто в одном корпусе находится по три кристалла. и на каждом канале по три таких сборки должно быть, то есть по 105 мА каждый канал.


Вернуться наверх
 
Не в сети
 Заголовок сообщения: Re: Беглый светодиодный огонь. Часть последняя(нужна помощь)
СообщениеДобавлено: Ср май 26, 2010 22:44:09 
Друг Кота
Аватар пользователя

Карма: 81
Рейтинг сообщений: 1377
Зарегистрирован: Пн май 11, 2009 14:15:00
Сообщений: 3059
Откуда: СПб
Рейтинг сообщения: 0
Медали: 1
Мявтор 3-й степени (1)
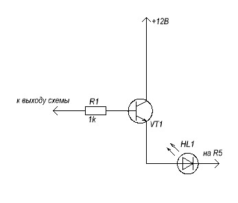
Можно поставить транзисторный ключ. Схема ниже.


Вложения:
ключ.JPG [8.14 KiB]
Скачиваний: 900

_________________
Этот пост оказался полезен? Не поленись, нажми Изображение слева!
:) :)) :)))
Куплю индикаторы ИТС-1А, ИТС-1Б, ИГВ1-8х5Л, ИГПС1-222/7, ИГПС1-111/7 и подобные.
Вернуться наверх
 
Не в сети
 Заголовок сообщения: Re: Беглый светодиодный огонь. Часть последняя(нужна помощь)
СообщениеДобавлено: Чт май 27, 2010 08:05:21 
Опытный кот

Карма: 5
Рейтинг сообщений: 0
Зарегистрирован: Вс янв 17, 2010 15:32:19
Сообщений: 703
Откуда: Курган
Рейтинг сообщения: 0
Медали: 1
Получил миской по аватаре (1)
ceh23 писал(а):
Общие и катод и анод то есть получается что просто в одном корпусе находится по три кристалла. и на каждом канале по три таких сборки должно быть, то есть по 105 мА каждый канал.


то есть у сборки всего два вывода? странно... можно фото? скорее всего, Вы что-то не так поняли или я. впрочем схему уже дали в посте выше.


Вернуться наверх
 
Не в сети
 Заголовок сообщения: Re: Беглый светодиодный огонь. Часть последняя(нужна помощь)
СообщениеДобавлено: Чт май 27, 2010 18:39:53 
Родился

Зарегистрирован: Вт май 25, 2010 23:29:08
Сообщений: 6
Рейтинг сообщения: 0
*Trigger* писал(а):
Можно поставить транзисторный ключ. Схема ниже.

Спасибо большое а можно уточнить какие тразисторы подойдут.


Вернуться наверх
 
Не в сети
 Заголовок сообщения: Re: Беглый светодиодный огонь. Часть последняя(нужна помощь)
СообщениеДобавлено: Чт май 27, 2010 19:12:19 
Друг Кота
Аватар пользователя

Карма: 81
Рейтинг сообщений: 1377
Зарегистрирован: Пн май 11, 2009 14:15:00
Сообщений: 3059
Откуда: СПб
Рейтинг сообщения: 0
Медали: 1
Мявтор 3-й степени (1)
Любой NPN мощностью не менее, чем полтора Ватта.

_________________
Этот пост оказался полезен? Не поленись, нажми Изображение слева!
:) :)) :)))
Куплю индикаторы ИТС-1А, ИТС-1Б, ИГВ1-8х5Л, ИГПС1-222/7, ИГПС1-111/7 и подобные.


Вернуться наверх
 
Не в сети
 Заголовок сообщения: Re: Беглый светодиодный огонь. Часть последняя(нужна помощь)
СообщениеДобавлено: Чт май 27, 2010 19:28:12 
Родился

Зарегистрирован: Вт май 25, 2010 23:29:08
Сообщений: 6
Рейтинг сообщения: 0
И еще раз огромное спасибо! Буду собирать, посмотрю что получится.


Вернуться наверх
 
Не в сети
 Заголовок сообщения: Re: Беглый светодиодный огонь. Часть последняя(нужна помощь)
СообщениеДобавлено: Чт май 27, 2010 21:01:31 
Родился

Зарегистрирован: Вт май 25, 2010 23:29:08
Сообщений: 6
Рейтинг сообщения: 0
Решил попробывать КТ815.


Вернуться наверх
 
Не в сети
 Заголовок сообщения: Re: Беглый светодиодный огонь. Часть последняя(нужна помощь)
СообщениеДобавлено: Чт май 27, 2010 23:12:13 
Друг Кота
Аватар пользователя

Карма: 81
Рейтинг сообщений: 1377
Зарегистрирован: Пн май 11, 2009 14:15:00
Сообщений: 3059
Откуда: СПб
Рейтинг сообщения: 0
Медали: 1
Мявтор 3-й степени (1)
Верное решение! Смотри, не перепутай цоколёвку.

_________________
Этот пост оказался полезен? Не поленись, нажми Изображение слева!
:) :)) :)))
Куплю индикаторы ИТС-1А, ИТС-1Б, ИГВ1-8х5Л, ИГПС1-222/7, ИГПС1-111/7 и подобные.


Вернуться наверх
 
Не в сети
 Заголовок сообщения: Re: Беглый светодиодный огонь. Часть последняя(нужна помощь)
СообщениеДобавлено: Вс июн 06, 2010 17:14:49 
Родился

Зарегистрирован: Вт май 25, 2010 23:29:08
Сообщений: 6
Рейтинг сообщения: 0
Появился еще вопросик, за неимением 74HCT138 решил заменить на К555ИД7, а CD4516 на К561ИЕ11 проверьте пожалуйста правильно или нет.


Вернуться наверх
 
Не в сети
 Заголовок сообщения: Re: Беглый светодиодный огонь. Часть последняя(нужна помощь)
СообщениеДобавлено: Вс июн 06, 2010 20:40:18 
Друг Кота
Аватар пользователя

Карма: 81
Рейтинг сообщений: 1377
Зарегистрирован: Пн май 11, 2009 14:15:00
Сообщений: 3059
Откуда: СПб
Рейтинг сообщения: 0
Медали: 1
Мявтор 3-й степени (1)
Да, правильно.

_________________
Этот пост оказался полезен? Не поленись, нажми Изображение слева!
:) :)) :)))
Куплю индикаторы ИТС-1А, ИТС-1Б, ИГВ1-8х5Л, ИГПС1-222/7, ИГПС1-111/7 и подобные.


Вернуться наверх
 
Не в сети
 Заголовок сообщения: Re: Беглый светодиодный огонь. Часть последняя(нужна помощь)
СообщениеДобавлено: Пн июн 07, 2010 21:19:51 
Родился
Аватар пользователя

Зарегистрирован: Пн дек 17, 2007 21:54:12
Сообщений: 9
Рейтинг сообщения: 0
У меня тоже возникла необходимость в корректировки схемы,не могли бы вы мне помочь.
1)Есть какой-нибудь простой способ, чтобы светодиоды плавно гасли за пару секунд?
2)Как можно изменять скорость беготни огонька? (для схемы с движением огня в одну сторону)
Я искал как сделать плавное погасание,все способы состояли из несложных схем,но тогда пришлось бы собирать по схеме на каждый светодиод. Где-то предлагают перед диодом воткнуть кондёр, а где-то, что кондёр непригоден для этого.


Вернуться наверх
 
Показать сообщения за:  Сортировать по:  Вернуться наверх
Начать новую тему Ответить на тему  [ Сообщений: 243 ]  1, , , , ...  

Часовой пояс: UTC + 3 часа


Кто сейчас на форуме

Сейчас этот форум просматривают: нет зарегистрированных пользователей и гости: 34


Вы не можете начинать темы
Вы не можете отвечать на сообщения
Вы не можете редактировать свои сообщения
Вы не можете удалять свои сообщения
Вы не можете добавлять вложения

Найти:
Перейти:  


Powered by phpBB © 2000, 2002, 2005, 2007 phpBB Group
Русская поддержка phpBB
Extended by Karma MOD © 2007—2012 m157y
Extended by Topic Tags MOD © 2012 m157y