Например TDA7294

Форум РадиоКот • Просмотр темы - Безопасность получения серебряной, живой, мертвой воды
Форум РадиоКот
Здесь можно немножко помяукать :)

Текущее время: Ср янв 07, 2026 04:19:39

Часовой пояс: UTC + 3 часа


ПРЯМО СЕЙЧАС:



Начать новую тему Ответить на тему  [ Сообщений: 51 ]  1, ,  
Автор Сообщение
Не в сети
 Заголовок сообщения: Безопасность получения серебряной, живой, мертвой воды
СообщениеДобавлено: Чт окт 31, 2024 10:14:19 
Опытный кот

Зарегистрирован: Вс май 28, 2023 04:08:58
Сообщений: 798
Рейтинг сообщения: 0
Вот схема с 220 вольт с понижающим трансформатором. Во всех них есть опасность, если засунуть палец в воду во время приготовления раствора?
http://the-mostly.ru/misc/setup_to_make ... water.html

Здесь про 220 вольт не написано:
https://radio-samodel.ru/serebryan_voda.html

_________________
Интересные животные: Галаго, Игрунка.


Вернуться наверх
 
Не в сети
 Заголовок сообщения: Re: Безопасность получения серебряной, живой, мертвой воды
СообщениеДобавлено: Чт окт 31, 2024 10:25:00 
Поставщик валерьянки для Кота

Карма: 1
Рейтинг сообщений: 149
Зарегистрирован: Пт дек 03, 2010 10:52:25
Сообщений: 2207
Рейтинг сообщения: 0
Опасность есть всегда - мы же не знаем какой трансформатор вы будете использовать как вы его проверили и какой класс изоляции имеет в каких условиях будет работать .Ставите по входу УЗО или используйте батарейное питание - что всяко безопасней .


Вернуться наверх
 
Не в сети
 Заголовок сообщения: Re: Безопасность получения серебряной, живой, мертвой воды
СообщениеДобавлено: Чт окт 31, 2024 10:28:45 
Опытный кот

Зарегистрирован: Вс май 28, 2023 04:08:58
Сообщений: 798
Рейтинг сообщения: 0
А если трансформатор надежный, с хорошей изоляцией и проверенный? Насчет УЗО хорошая идея. А какие по характеристикам и номиналам батареи подойдут вместо этих трансформаторов?

_________________
Интересные животные: Галаго, Игрунка.


Вернуться наверх
 
Не в сети
 Заголовок сообщения: Re: Безопасность получения серебряной, живой, мертвой воды
СообщениеДобавлено: Чт окт 31, 2024 10:37:56 
Потрогал лапой паяльник
Аватар пользователя

Зарегистрирован: Пт фев 01, 2013 21:05:30
Сообщений: 367
Рейтинг сообщения: 0
Во первых для электролиза не нужно высоких напряжений, а во вторых в химии в принципе не суют руки в химию (но растворы попадают на руки всё время)


Вернуться наверх
 
Эиком - электронные компоненты и радиодетали
Не в сети
 Заголовок сообщения: Re: Безопасность получения серебряной, живой, мертвой воды
СообщениеДобавлено: Чт окт 31, 2024 10:47:09 
Друг Кота

Карма: 67
Рейтинг сообщений: 1964
Зарегистрирован: Сб дек 18, 2021 19:25:32
Сообщений: 12867
Рейтинг сообщения: 0
piligrim130, а чё там знать, первая схема без гальванической изоляции.

Про батареи смешно, глупый тролль не знает про напряжение, силу тока, ёмкость и арифметику

Добавлено after 51 second:
es131245, а как же этот гений проверит качество воды? не сразу же языком... сначала палец, потом оближет.


Вернуться наверх
 
Не в сети
 Заголовок сообщения: Re: Безопасность получения серебряной, живой, мертвой воды
СообщениеДобавлено: Чт окт 31, 2024 10:47:25 
Опытный кот

Зарегистрирован: Вс май 28, 2023 04:08:58
Сообщений: 798
Рейтинг сообщения: 0
Так как перерисовать схему для получения концентрата? По первой ссылке внизу схема карманного прибора, однако не понятно, на какую концентрацию он рассчитан (хотя это можно понять по мутности выделившегося серебра, у меня есть прибор заводского изготовления из СССР, без трансформатора, он от 220 вольт). Или просто использовать эту схему карманного прибора из статьи, пробуя разные батарейки и аккумуляторы и их сборки? За серебром идти в банк (не во всех отделениях Сбербанка оно есть, это надо звонить, узнавать и мне не нужен целый слиток по идее) или другим способом его раздобыть (нужна высокая проба)?

_________________
Интересные животные: Галаго, Игрунка.


Вернуться наверх
 
Не в сети
 Заголовок сообщения: Re: Безопасность получения серебряной, живой, мертвой воды
СообщениеДобавлено: Чт окт 31, 2024 10:56:23 
Потрогал лапой паяльник
Аватар пользователя

Зарегистрирован: Пт фев 01, 2013 21:05:30
Сообщений: 367
Рейтинг сообщения: 0
Вообще это обычная задача для химиков. Серебро могут восстановить из соли и определить количество по весу.
Металлы полученные электролитическим методом обеспечивают чистоту и более 99.9%, но тут фактор рук уже на 90%. Само собой нужны ОСЧ реактивы, если речь про чистоту.


не сразу же языком... сначала палец, потом оближет.


Пальцы надо в другие места пихать

PS по мимо химиков ещё есть профессия "гальваник", они занимаются схожим делом. Они обычно наоборот металлом покрывают детали.
Они тоже используют гальванические ванны, но металл осаждают на поверхности других проводников.


Вернуться наверх
 
Не в сети
 Заголовок сообщения: Re: Безопасность получения серебряной, живой, мертвой воды
СообщениеДобавлено: Чт окт 31, 2024 11:39:34 
Друг Кота
Аватар пользователя

Карма: 197
Рейтинг сообщений: 8604
Зарегистрирован: Пн ноя 30, 2009 03:00:01
Сообщений: 43206
Откуда: Нерезиновая
Рейтинг сообщения: 4
Во всех них есть опасность, если засунуть палец в воду во время приготовления раствора?
http://the-mostly.ru/misc/setup_to_make ... water.html

Здесь про 220 вольт не написано:
https://radio-samodel.ru/serebryan_voda.html

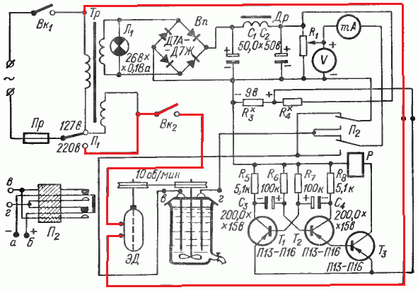
Если трансформатор исправен, то, сосуд с электродами полностью изолирован от сети, поэтому суйте туда хоть палец, хоть ещё что, кроме химического ожога или мокрого пальца (в зависимости от того, что у вас налито в сосуд) вы больше ничего не получите.. Вы восьмой класс уже окончили? Физика, раздел "Электричество и магнетизм"? Если ДА, то такие вещи уже должны знать.
Ну, и, да- использовать эти схемы можно только в том случае, если детали у вас есть только на них. Этим схемам- первой лет 40~50, а второй- лет 30~40. Сейчас всё делается гораздо проще.

Добавлено after 2 minutes 48 seconds:
piligrim130, а чё там знать, первая схема без гальванической изоляции.

А если присмотреться повнимательнее? Гальванической развязки с сетью не имеет только питание моторчика, на электроды поступает напряжение со вторичной обмотки!
Изображение


Вложения:
серебрятор.png [55.73 KiB]
Скачиваний: 490


Последний раз редактировалось АлександрЛ Чт окт 31, 2024 11:49:39, всего редактировалось 1 раз.
Вернуться наверх
 
Не в сети
 Заголовок сообщения: Re: Безопасность получения серебряной, живой, мертвой воды
СообщениеДобавлено: Чт окт 31, 2024 11:45:44 
Друг Кота

Карма: 67
Рейтинг сообщений: 1964
Зарегистрирован: Сб дек 18, 2021 19:25:32
Сообщений: 12867
Рейтинг сообщения: 0
Да, действительно, я ошибся. Тогда можно сувать пальцы и прочее.


Вернуться наверх
 
Не в сети
 Заголовок сообщения: Re: Безопасность получения серебряной, живой, мертвой воды
СообщениеДобавлено: Чт окт 31, 2024 12:11:11 
Сверлит текстолит когтями
Аватар пользователя

Карма: 15
Рейтинг сообщений: 55
Зарегистрирован: Вс янв 22, 2017 09:48:53
Сообщений: 1191
Откуда: Латвия, Эглюпе
Рейтинг сообщения: 4
Но тогжа о химичесаой чистоте получаемого продукта можно забыть.

_________________
..Умному- дай голову, трусливому- дай коня,
Дай же ты Всем понемногу.
И незабудь про меня (С)


Вернуться наверх
 
Не в сети
 Заголовок сообщения: Re: Безопасность получения серебряной, живой, мертвой воды
СообщениеДобавлено: Чт окт 31, 2024 12:27:38 
Потрогал лапой паяльник
Аватар пользователя

Зарегистрирован: Пт фев 01, 2013 21:05:30
Сообщений: 367
Рейтинг сообщения: 0
Но тогжа о химичесаой чистоте получаемого продукта можно забыть.


Тут не понятна задача автора, может ему нужна не чистота продукта а производительность.
Поэтому и смотрит в сторону 220В :dont_know:


Вернуться наверх
 
Не в сети
 Заголовок сообщения: Re: Безопасность получения серебряной, живой, мертвой воды
СообщениеДобавлено: Чт окт 31, 2024 12:47:23 
Опытный кот

Зарегистрирован: Вс май 28, 2023 04:08:58
Сообщений: 798
Рейтинг сообщения: 0
Может быть ошибся и внутри прибора есть трансформатор гальванической развязки, потому что стоит переключатель для смены полярности между электродами для их самоочистки. Только я не знаю, в какую сторону переключать правильно. Один из электродов очень черный. Они круглые, тонкие и длинные. Прибор ставится на граненый стакан. Оба электрода серебряные, правда не знаю, на какую глубину. Чистота важна.
Это как: "Ну, и, да- использовать эти схемы можно только в том случае, если детали у вас есть только на них. Этим схемам- первой лет 40~50, а второй- лет 30~40. Сейчас всё делается гораздо проще"?

_________________
Интересные животные: Галаго, Игрунка.


Вернуться наверх
 
Не в сети
 Заголовок сообщения: Re: Безопасность получения серебряной, живой, мертвой воды
СообщениеДобавлено: Чт окт 31, 2024 13:08:43 
Потрогал лапой паяльник
Аватар пользователя

Зарегистрирован: Пт фев 01, 2013 21:05:30
Сообщений: 367
Рейтинг сообщения: 0
Для чистоты по электрике у Вас тогда появляется требование не завышать напряжение. Там должно быть что то похожее на 12В и Х ампер.
Если Вы будете подавать высокие напряжения (20+В) Вы нагоняете огромное количество посторонней примеси в Ваш металл.

По химии
1) электрод черный потому что это графитовый стержень :)
2) очистка тары обычно проводится ТОЛЬКО химически. Электролиз это колхоз, им нельзя отмывать эл ванны

Вам бы БП на 8-15В и 2-8А.
А с остальными вопросами лучше в учебники или к химикам.


Вернуться наверх
 
Не в сети
 Заголовок сообщения: Re: Безопасность получения серебряной, живой, мертвой воды
СообщениеДобавлено: Чт окт 31, 2024 13:41:07 
Держит паяльник хвостом

Карма: 16
Рейтинг сообщений: 136
Зарегистрирован: Сб мар 07, 2015 20:48:22
Сообщений: 904
Откуда: Московская область
Рейтинг сообщения: 0
Все на полном серьёзе обсуждают схему не вникая что в 21 веке травиться тяжёлыми металлами это дичь.


Вернуться наверх
 
Не в сети
 Заголовок сообщения: Re: Безопасность получения серебряной, живой, мертвой воды
СообщениеДобавлено: Чт окт 31, 2024 15:21:16 
Друг Кота

Карма: 67
Рейтинг сообщений: 1964
Зарегистрирован: Сб дек 18, 2021 19:25:32
Сообщений: 12867
Рейтинг сообщения: 0
Истинные веганы, глютеноаллергики и прочие ЗОЖ предпочитают лёгкие металлы? :)))


Вернуться наверх
 
Не в сети
 Заголовок сообщения: Re: Безопасность получения серебряной, живой, мертвой воды
СообщениеДобавлено: Чт окт 31, 2024 16:03:08 
Опытный кот

Зарегистрирован: Вс май 28, 2023 04:08:58
Сообщений: 798
Рейтинг сообщения: 0
Это не графитовый стержень, а как думаю, серебряный, только на него налипло и чтобы очистить, надо поменять полярность, только не знаю, в какую сторону.

_________________
Интересные животные: Галаго, Игрунка.


Вернуться наверх
 
Не в сети
 Заголовок сообщения: Re: Безопасность получения серебряной, живой, мертвой воды
СообщениеДобавлено: Чт окт 31, 2024 16:16:49 
Друг Кота

Карма: 67
Рейтинг сообщений: 1964
Зарегистрирован: Сб дек 18, 2021 19:25:32
Сообщений: 12867
Рейтинг сообщения: 0
Что-то новенькое про смену полярности. И во сколько же сторон можно её поменять?


Вернуться наверх
 
Не в сети
 Заголовок сообщения: Re: Безопасность получения серебряной, живой, мертвой воды
СообщениеДобавлено: Чт окт 31, 2024 17:20:07 
Опытный кот

Зарегистрирован: Вс май 28, 2023 04:08:58
Сообщений: 798
Рейтинг сообщения: 0
А там может ведь быть не трансформатор, а диод. Замерил напряжение цэшкой на контактах. В режиме переменки до 750 вольт показывает около 12, скачет, так что может меньше), а при смене щупов между собой кажет 219. В режиме постоянки в режиме до 1000 вольт показывает 85, при смене щупов между собой показывает со знаком минус.

Добавлено after 2 minutes 17 seconds:
"во сколько же сторон можно её поменять": там 2 положения у тумблера, ещё лампочка-индикатор сети есть.

_________________
Интересные животные: Галаго, Игрунка.


Вернуться наверх
 
Не в сети
 Заголовок сообщения: Re: Безопасность получения серебряной, живой, мертвой воды
СообщениеДобавлено: Чт окт 31, 2024 20:38:46 
Опытный кот

Карма: -8
Рейтинг сообщений: 62
Зарегистрирован: Вт авг 27, 2024 19:11:47
Сообщений: 748
Рейтинг сообщения: 0
trobigodnik писал(а):
А там может ведь быть не трансформатор, а диод.

Взаимозаменяемые приборы что ли?
Кто на ком стоял?! Потрудитесь излагать ваши мысли яснее.
Кстати, "там" - это где?


Вернуться наверх
 
Не в сети
 Заголовок сообщения: Re: Безопасность получения серебряной, живой, мертвой воды
СообщениеДобавлено: Чт окт 31, 2024 20:51:19 
Друг Кота

Карма: 67
Рейтинг сообщений: 1964
Зарегистрирован: Сб дек 18, 2021 19:25:32
Сообщений: 12867
Рейтинг сообщения: 0
Цитата:
в действительности полезных свойств для организма в серебре вовсе нет.

Серебро является тяжелым металлом: его избыток негативно скажется на здоровье употребляющего серебряную воду человека. Высокое количество серебра в организме может привести к его накоплению во внутренних органах и тканях, вызывая аргирию — изменение цвета кожи, ослаблению зрительной функции и работы желудочно-кишечного тракта. Серебро не способно обезопасить воду, хотя и обладает бактерицидными свойствами. Оно не выводится из организма естественным способом, а аргироз невозможно вылечить до конца.


Цитата:
Врачи, придерживающиеся принципов доказательной медицины, не одобряют применение препаратов на основе коллоидного серебра, поскольку у них нет доказанной эффективности, напротив, научно доказано, что они наносят здоровью человека непоправимый вред.


Цитата:
В норме в организме человека содержится примерно 1 мг серебра. Генерализованный аргироз может возникнуть, если в организме содержится 5-40 мг серебра. Воздействие серебра в дозе 50-500 мг/кг массы тела смертельно.


Вот так-то. Конечно, смертельную дозу достаточно сложно получить даже идиоту, но незаметно пятикратно превысить норму и войти в зону риска не особо нужного аргироза может и умный.


Вернуться наверх
 
Показать сообщения за:  Сортировать по:  Вернуться наверх
Начать новую тему Ответить на тему  [ Сообщений: 51 ]  1, ,  

Часовой пояс: UTC + 3 часа


Кто сейчас на форуме

Сейчас этот форум просматривают: нет зарегистрированных пользователей и гости: 30


Вы не можете начинать темы
Вы не можете отвечать на сообщения
Вы не можете редактировать свои сообщения
Вы не можете удалять свои сообщения
Вы не можете добавлять вложения

Найти:
Перейти:  


Powered by phpBB © 2000, 2002, 2005, 2007 phpBB Group
Русская поддержка phpBB
Extended by Karma MOD © 2007—2012 m157y
Extended by Topic Tags MOD © 2012 m157y