Например TDA7294

Форум РадиоКот • Просмотр темы - Усилитель Шушурина :)
Форум РадиоКот
Здесь можно немножко помяукать :)

Текущее время: Чт янв 08, 2026 19:26:01

Часовой пояс: UTC + 3 часа


ПРЯМО СЕЙЧАС:



Начать новую тему Ответить на тему  [ Сообщений: 1187 ]     ... , , , 21, , , ...  
Автор Сообщение
Не в сети
 Заголовок сообщения: помогите с УНЧ усилителем на транзисторах
СообщениеДобавлено: Сб янв 14, 2012 11:24:23 
Родился
Аватар пользователя

Зарегистрирован: Сб янв 14, 2012 10:55:11
Сообщений: 6
Откуда: Узбекистан, г.Ташкент
Рейтинг сообщения: 0
Уважаемые форумчане, я новичек во всем этом и тем не менее нужен усилитель для бас-гитары. Приведеная ниже схема была взята с сайта guitarworks. я нарисовал печатку и прошу вас ее проверить, а еще, не сочтите за не уважение), помогите разобраться с аналогами транзисторов и подбором резисторов. Заранее всем спасибо!
Вложение:
Комментарий к файлу: это оригинальная схема
Vox Venue Bass 30 (1984)_original.jpg [231.78 KiB]
Скачиваний: 1069






Перенес сюда.





aen


Вложения:
Комментарий к файлу: схема с аналогами
Vox Venue Bass 30 (1984)_new.jpg [179.67 KiB]
Скачиваний: 946
Комментарий к файлу: собственно сама лейка
vox_pamp_ussr1.lay [47.54 KiB]
Скачиваний: 489

_________________
говорили мне "если чего незнаешь - нелезь!", а я все равно продолжаю везде сувать свой нос...


Последний раз редактировалось strangeman Сб янв 14, 2012 23:44:43, всего редактировалось 1 раз.
Вернуться наверх
 
Не в сети
 Заголовок сообщения: Re: помогите с УНЧ усилителем на транзисторах
СообщениеДобавлено: Сб янв 14, 2012 11:35:37 
Родился
Аватар пользователя

Зарегистрирован: Сб янв 14, 2012 10:55:11
Сообщений: 6
Откуда: Узбекистан, г.Ташкент
Рейтинг сообщения: 0
ах да, совсем забыл, схема собиралась мною, но по другой печатке (так же моей), но запуск прошел не удачно (полетели все транзисторы), видимо я не учел того что это вроде бы класс А, а выходные транзисторы я поставил без радиатора... плюс один резистор почернел...эх что с памятью и...руками( :sleep:






dthtytcnb

_________________
говорили мне "если чего незнаешь - нелезь!", а я все равно продолжаю везде сувать свой нос...


Вернуться наверх
 
Не в сети
 Заголовок сообщения: Re: помогите с УНЧ усилителем на транзисторах
СообщениеДобавлено: Сб янв 14, 2012 12:05:43 
Прорезались зубы

Зарегистрирован: Пт окт 21, 2011 17:21:07
Сообщений: 223
Откуда: г.Екатеринбург
Рейтинг сообщения: 0
strangeman писал(а):
эх что с памятью

А еще схема с аналогами очень похожа на оригинальную :)


Вернуться наверх
 
Не в сети
 Заголовок сообщения: Re: помогите с УНЧ усилителем на транзисторах
СообщениеДобавлено: Сб янв 14, 2012 12:15:18 
Модератор
Аватар пользователя

Карма: 159
Рейтинг сообщений: 4074
Зарегистрирован: Пт янв 23, 2009 19:20:05
Сообщений: 45362
Рейтинг сообщения: 0
Медали: 1
Получил миской по аватаре (1)
Аналогичная схема обсуждается здесь:http://radiokot.ru/forum/viewtopic.php?f=1&t=731
Думаю, именно в теме по ссылке Вам смогут ответить на большинство вопросов... :))


Вернуться наверх
 
Эиком - электронные компоненты и радиодетали
Не в сети
 Заголовок сообщения: Re: помогите с УНЧ усилителем на транзисторах
СообщениеДобавлено: Сб янв 14, 2012 17:42:57 
Опытный кот
Аватар пользователя

Карма: 7
Рейтинг сообщений: 58
Зарегистрирован: Ср авг 10, 2011 14:10:36
Сообщений: 886
Откуда: Киев
Рейтинг сообщения: 0
Оконечный усилитель может быть любой.но для басовки свой басовый пред.


Вернуться наверх
 
Не в сети
 Заголовок сообщения: Re: помогите с УНЧ усилителем на транзисторах
СообщениеДобавлено: Сб янв 14, 2012 21:56:26 
Родился
Аватар пользователя

Зарегистрирован: Сб янв 14, 2012 10:55:11
Сообщений: 6
Откуда: Узбекистан, г.Ташкент
Рейтинг сообщения: 0
пред есть, басовый, но мне этот усь понравился чем то)
спасибо за подсказку сейчас там помяукаю)

_________________
говорили мне "если чего незнаешь - нелезь!", а я все равно продолжаю везде сувать свой нос...


Вернуться наверх
 
Не в сети
 Заголовок сообщения: Re: помогите с УНЧ усилителем на транзисторах
СообщениеДобавлено: Сб янв 14, 2012 22:23:48 
Друг Кота
Аватар пользователя

Карма: 43
Рейтинг сообщений: 167
Зарегистрирован: Вс янв 25, 2009 21:16:04
Сообщений: 35639
Откуда: Москва
Рейтинг сообщения: 0
steeler писал(а):
Оконечный усилитель может быть любой.но для басовки свой басовый пред.

Любой....ему качать огромный диффузор...любой не пойдет. Нужен мощный и низкочастотный.

_________________
А поболтать?


Вернуться наверх
 
Не в сети
 Заголовок сообщения: Re: Усилитель Шушурина :)
СообщениеДобавлено: Сб янв 14, 2012 23:28:45 
Родился
Аватар пользователя

Зарегистрирован: Сб янв 14, 2012 10:55:11
Сообщений: 6
Откуда: Узбекистан, г.Ташкент
Рейтинг сообщения: 0
Уважаемые форумчане я создал тему
viewtopic.php?p=1107472#p1107472
меня направили сюда, сказали тут мне могут помочь, если есть возможность очень прошу)
As писал(а):
Аналогичная схема обсуждается здесь.
Думаю, именно в теме по ссылке Вам смогут ответить на большинство вопросов... :))

_________________
говорили мне "если чего незнаешь - нелезь!", а я все равно продолжаю везде сувать свой нос...


Вернуться наверх
 
Не в сети
 Заголовок сообщения: Re: помогите с УНЧ усилителем на транзисторах
СообщениеДобавлено: Сб янв 14, 2012 23:33:25 
Родился
Аватар пользователя

Зарегистрирован: Сб янв 14, 2012 10:55:11
Сообщений: 6
Откуда: Узбекистан, г.Ташкент
Рейтинг сообщения: 0
dmq писал(а):
strangeman писал(а):
эх что с памятью

А еще схема с аналогами очень похожа на оригинальную :)

оооо, извиняюсь, залил одну и ту же схему дважду...уже исправил

_________________
говорили мне "если чего незнаешь - нелезь!", а я все равно продолжаю везде сувать свой нос...


Вернуться наверх
 
Не в сети
 Заголовок сообщения: Re: Усилитель Шушурина :)
СообщениеДобавлено: Вс янв 15, 2012 01:20:09 
Опытный кот
Аватар пользователя

Карма: 7
Рейтинг сообщений: 58
Зарегистрирован: Ср авг 10, 2011 14:10:36
Сообщений: 886
Откуда: Киев
Рейтинг сообщения: 0
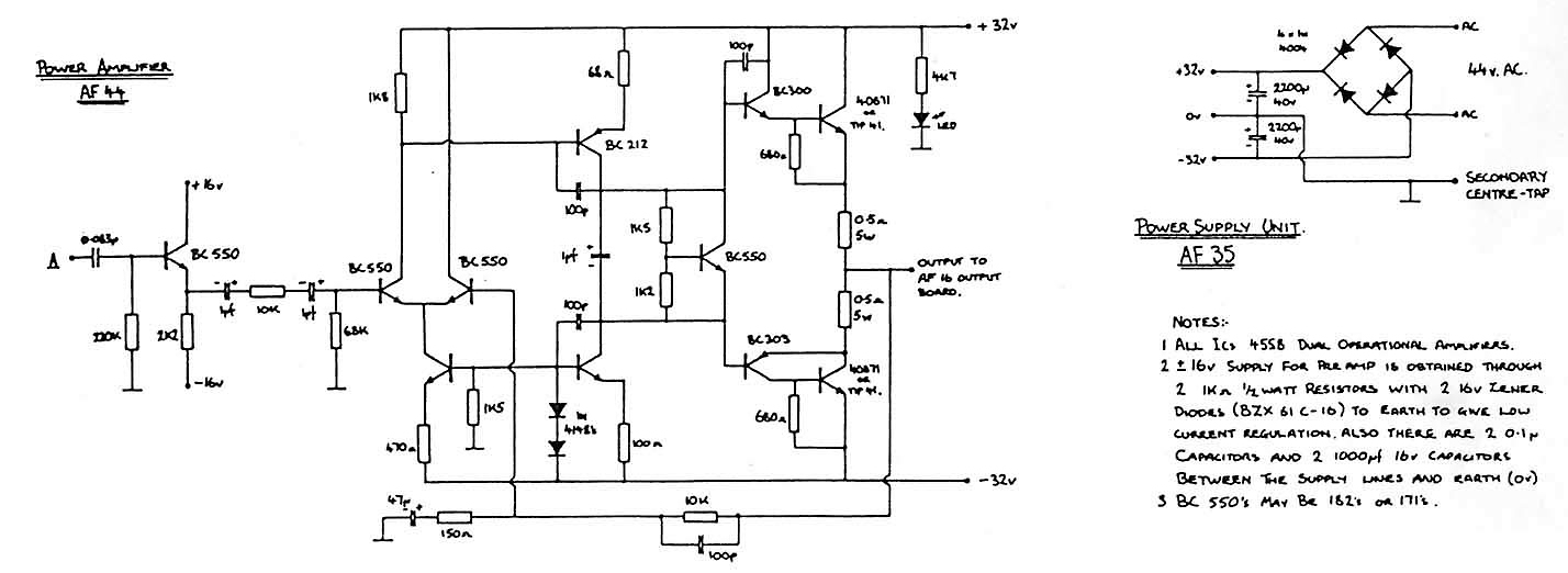
Если на наших транзисторах.то можно попробовать так- На схеме добавил фильтры против возбуждения на ВЧ. Транзистор 6 на радиатор с хорошим контактом с вых транзистором. пары кт817-819 и кт816-819 тоже плотно друг к другу.


Вложения:
Vox Venue Bass 30 (1984)_original.jpg [120.34 KiB]
Скачиваний: 898
Вернуться наверх
 
Не в сети
 Заголовок сообщения: Re: Усилитель Шушурина :)
СообщениеДобавлено: Вс янв 15, 2012 01:29:33 
Опытный кот
Аватар пользователя

Карма: 7
Рейтинг сообщений: 58
Зарегистрирован: Ср авг 10, 2011 14:10:36
Сообщений: 886
Откуда: Киев
Рейтинг сообщения: 0
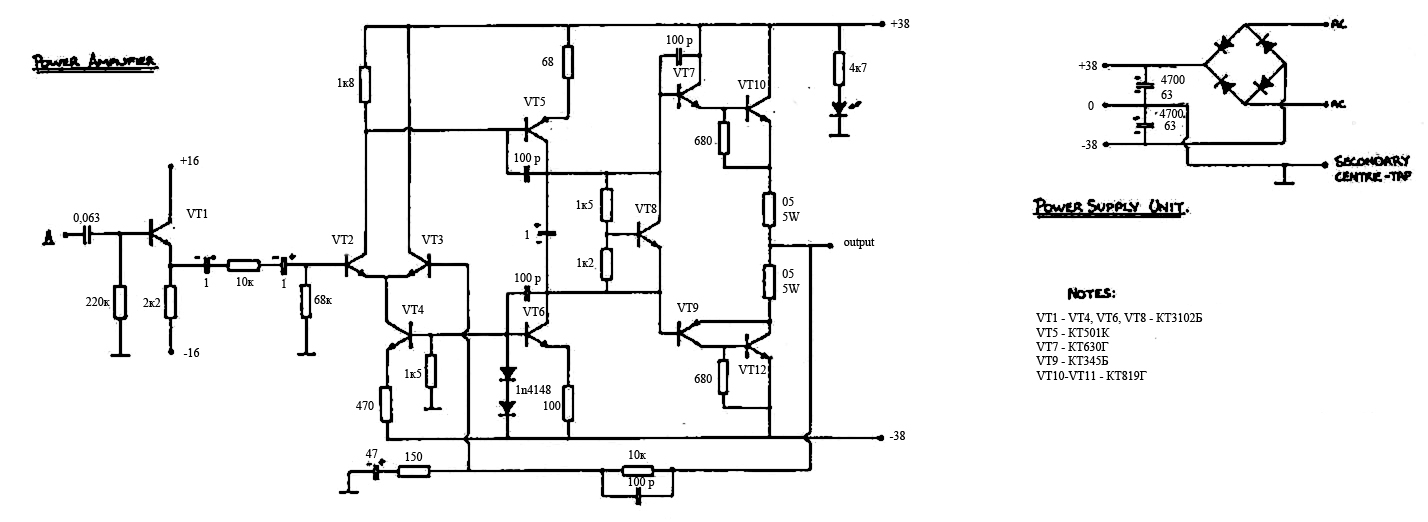
Взял бы ты вот это . На нее и плата в первых постах есть.


Вложения:
шушурин принципиал.JPG [113.46 KiB]
Скачиваний: 1270
Вернуться наверх
 
Не в сети
 Заголовок сообщения: Re: Усилитель Шушурина :)
СообщениеДобавлено: Вс янв 15, 2012 01:50:10 
Родился
Аватар пользователя

Зарегистрирован: Сб янв 14, 2012 10:55:11
Сообщений: 6
Откуда: Узбекистан, г.Ташкент
Рейтинг сообщения: 0
спасибо огромное, просто у меня такая мания если это усилитель для гитары, то он должен быть гитарным, хотя судя по всему разницы нет. а можете объяснить почему именно эти транзисторы а не те аналоги что в моей схеме? да и вы написали что добавили фильтры от возбуда на вч, но откуда им там взяться?

_________________
говорили мне "если чего незнаешь - нелезь!", а я все равно продолжаю везде сувать свой нос...


Вернуться наверх
 
Не в сети
 Заголовок сообщения: Re: Усилитель Шушурина :)
СообщениеДобавлено: Вс янв 15, 2012 02:54:03 
Друг Кота
Аватар пользователя

Карма: 127
Рейтинг сообщений: 6124
Зарегистрирован: Вс дек 25, 2011 18:43:00
Сообщений: 24323
Откуда: г.Москва
Рейтинг сообщения: 0
Внимательно прочитал всю ветку, оказывается, здесь на форуме столько умных котоффф....а я к стыду своему, думал, что изобретаю что-то, оказывается, все было уже до меня :oops: Короче, вот что получилось.
Изображение


Вложения:
Шушуринимпорт-1.rar [6.47 KiB]
Скачиваний: 499
Вернуться наверх
 
Не в сети
 Заголовок сообщения: Re: Усилитель Шушурина :)
СообщениеДобавлено: Вс янв 15, 2012 10:05:52 
Опытный кот
Аватар пользователя

Карма: 7
Рейтинг сообщений: 58
Зарегистрирован: Ср авг 10, 2011 14:10:36
Сообщений: 886
Откуда: Киев
Рейтинг сообщения: 0
Возбуждение может появится откуда угодно. Плохой монтаж.плохоая разводка платы.Да имноге другое влияет на устройства им усилительные каскады.


Вернуться наверх
 
Не в сети
 Заголовок сообщения: Re: Усилитель Шушурина :)
СообщениеДобавлено: Вс янв 15, 2012 15:58:35 
Поставщик валерьянки для Кота

Карма: 2
Рейтинг сообщений: 4
Зарегистрирован: Пн ноя 10, 2008 08:12:53
Сообщений: 2267
Откуда: РФ
Рейтинг сообщения: 0
+1
Эх
Усилитель около радиатора отопления стоял, тут нагрелся, характеристики поплыли, радиатор выходного каскада до красна раскалился, вобщем аминь выходники, а также эмиттерные резисторы взорвались. Вот что значит отсутствие термостабилизации.
Заменил выхлоп на КТ805А + резисторы поставил керамические MF-2, они вроде при перегрузке обрываются :roll: , убрал один диод смещения, вроде запел.
Решил ток покоя настроить, мультиметр к резисторам цепляю, он не фига не мерит, ну я и подумал что генерит, а мультиметр не мерит такой частоты. Думал на сегодня чуть подстрою резистор, чтобы не грелась схема (а завтра бы с осциллографом посмотрел бы что творится), и класса В не было, подстроил, он полчаса попел и начали гореть все маломощные резисторы выходного каскада, постоянка и все вытекающее. :( Померил емкость всех конденсаторов, все совпадает с номиналами, скорее всего плата говно, надо делать новые варианты плат.


Вернуться наверх
 
Не в сети
 Заголовок сообщения: Re: Усилитель Шушурина :)
СообщениеДобавлено: Пн янв 16, 2012 10:15:33 
Открыл глаза

Зарегистрирован: Вт окт 23, 2007 15:40:29
Сообщений: 71
Рейтинг сообщения: 0
ssc, то что вы выложили это не усь Шушурина. Таких ум вагон и целая тележка ничего интересного. Плюс звучат несколько хуже. То что касается симуляции то моделей на 2SC5200/2SA1943 нормальных мне не попадалось поэтому и генерит. В железяке звучит весьма неплохо. Лучше многих УМ данной топологии.


Вернуться наверх
 
Не в сети
 Заголовок сообщения: Re: Усилитель Шушурина :)
СообщениеДобавлено: Ср янв 18, 2012 20:00:21 
Электрический кот
Аватар пользователя

Карма: 5
Рейтинг сообщений: 5
Зарегистрирован: Вт сен 22, 2009 10:44:23
Сообщений: 1096
Откуда: Орск
Рейтинг сообщения: 0
Подскажите что за усилитель вроде и не Агеев, ну и не Шушурин точно!!!
На входе К574УД1А , выходные транзисторы КТ818 и 819, всего шесть транзисторов в схеме!!!
Фото:
Изображение

Изображение

Изображение

Изображение

_________________
[url=http://userbars.ru/][img]http://i.imgur.com/RfUzSb7.jpg[/img][/url]


Вернуться наверх
 
Не в сети
 Заголовок сообщения: Re: Усилитель Шушурина :)
СообщениеДобавлено: Ср янв 18, 2012 21:38:35 
Собутыльник Кота
Аватар пользователя

Карма: 25
Рейтинг сообщений: 141
Зарегистрирован: Ср дек 15, 2010 23:24:02
Сообщений: 2864
Откуда: Петербург
Рейтинг сообщения: 0
Это УМ Брагина 1987г.Он самый, схема в Радио 1987 №4 :))


Вернуться наверх
 
Не в сети
 Заголовок сообщения: Re: Усилитель Шушурина :)
СообщениеДобавлено: Ср янв 18, 2012 21:40:51 
Электрический кот
Аватар пользователя

Карма: 5
Рейтинг сообщений: 5
Зарегистрирован: Вт сен 22, 2009 10:44:23
Сообщений: 1096
Откуда: Орск
Рейтинг сообщения: 0
nikola1971 писал(а):
Это УМ Брагина 1987г.Он самый, схема в Радио 1987 №4 :))

Спасибо!!! Приступили к запуску!!! :))

_________________
[url=http://userbars.ru/][img]http://i.imgur.com/RfUzSb7.jpg[/img][/url]


Вернуться наверх
 
Не в сети
 Заголовок сообщения: Re: Усилитель Шушурина :)
СообщениеДобавлено: Ср янв 25, 2012 13:28:41 
Первый раз сказал Мяу!
Аватар пользователя

Зарегистрирован: Вс янв 08, 2012 18:01:33
Сообщений: 24
Рейтинг сообщения: 0
не дождался новой схемы делаю без защиты, фото платок, лазерник плюс маркер. :)


Вложения:
a3.jpg [67.66 KiB]
Скачиваний: 1023
a2.jpg [52.38 KiB]
Скачиваний: 1115
a1.jpg [56.87 KiB]
Скачиваний: 1100
Вернуться наверх
 
Показать сообщения за:  Сортировать по:  Вернуться наверх
Начать новую тему Ответить на тему  [ Сообщений: 1187 ]     ... , , , 21, , , ...  

Часовой пояс: UTC + 3 часа


Кто сейчас на форуме

Сейчас этот форум просматривают: нет зарегистрированных пользователей и гости: 20


Вы не можете начинать темы
Вы не можете отвечать на сообщения
Вы не можете редактировать свои сообщения
Вы не можете удалять свои сообщения
Вы не можете добавлять вложения

Найти:
Перейти:  


Powered by phpBB © 2000, 2002, 2005, 2007 phpBB Group
Русская поддержка phpBB
Extended by Karma MOD © 2007—2012 m157y
Extended by Topic Tags MOD © 2012 m157y