Например TDA7294

Форум РадиоКот • Просмотр темы - Как подключить двигатель?
Форум РадиоКот
Здесь можно немножко помяукать :)

Текущее время: Пн дек 22, 2025 17:01:13

Часовой пояс: UTC + 3 часа


ПРЯМО СЕЙЧАС:



Начать новую тему Ответить на тему  [ Сообщений: 44 ]  1, ,  
Автор Сообщение
Не в сети
 Заголовок сообщения: Как подключить двигатель?
СообщениеДобавлено: Сб фев 11, 2012 18:39:04 
Потрогал лапой паяльник

Зарегистрирован: Чт ноя 17, 2011 16:00:49
Сообщений: 327
Рейтинг сообщения: 0
снял с машинки автомат электродвигатель ,
машинка "силтал" румынского производства ,
На двигателе написанно " М 12.06.38.39" 220V 50гЦ
2840 об\мин



у двигателя 5 выходов единственное что нашол то вот он в каталоге http://www.magazin-zip.ru/catalog/sm/motor.htm

"Электродвигатель для стиральной машины Siltal (Силтал)

Код детали: ART.39"

подскажите кто нибудь схему включения.


Вернуться наверх
 
Не в сети
 Заголовок сообщения: Re: как подключить двигатель
СообщениеДобавлено: Сб фев 11, 2012 21:01:09 
Друг Кота
Аватар пользователя

Карма: 54
Рейтинг сообщений: 857
Зарегистрирован: Чт окт 14, 2010 19:43:23
Сообщений: 4469
Откуда: Родом из СССР
Рейтинг сообщения: 0
Если судить по фото - это не полное название двигателя .

_________________
Не мешайте мешать!
С." Ну почему Господь так долго не протянет нам руку помощи? И самое страшное: может быть он протягивает, но мы всё дольше и дольше этого не замечаем?"


Вернуться наверх
 
Не в сети
 Заголовок сообщения: Re: как подключить двигатель
СообщениеДобавлено: Вс фев 12, 2012 04:38:20 
Потрогал лапой паяльник

Зарегистрирован: Чт ноя 17, 2011 16:00:49
Сообщений: 327
Рейтинг сообщения: 0
К сожелению название машинки узнать уже невозможно , на двигателе написанно всё что ожет быть похоже на название толькл это .

М 12.06.38.39 220V 50гЦ

POLI 2 12
POTENZA 0.08 0.057
конденсатор 14мКф 450В
обороты 2840


вот такая на нём табличка (конденсатор и обороты ) тоже на румынском написанно это я просто на русском написал , по ссылке что я привёл выше двигатель с артикулом "ART.39" прям точно такой же.

Свои двигатель я подключил потом методом "научного тыка" :)) но как узнать 2-х или одно скоростной он , а так же правилтно ли я его подключил?
Обороты мерил тахометром они такие как и написанно , 2820 я намерил и в одну и в другую сторону , Но остались такие вопросы , это какая мощность у него ? это главный вопрос , и Почему в одну сторону он запускается плавно , а в другую эж с места срывается , ну и если он двух скоростной то как сделать перекллючатель оборотов ?


Вернуться наверх
 
Не в сети
 Заголовок сообщения: Re: как подключить двигатель
СообщениеДобавлено: Вс фев 12, 2012 10:31:27 
Друг Кота
Аватар пользователя

Карма: 54
Рейтинг сообщений: 857
Зарегистрирован: Чт окт 14, 2010 19:43:23
Сообщений: 4469
Откуда: Родом из СССР
Рейтинг сообщения: 0
У двухскоростных переключателем комутируются обмотки так , чтобы изменить количество полюсов , точнее не подскажу. Может поэтому и так много выводов . Остальные могут быть : тахометр , датчик температуры и ХЗ что ещё. Мощность можно подсчитать по току или очень приблизительно по геометрическим размерам . Нужно искать в сети. :dont_know:
Р.С. Там по ссылке находит объявление о продаже : машина Belinda , мотор Р-250-650 Вт.

_________________
Не мешайте мешать!
С." Ну почему Господь так долго не протянет нам руку помощи? И самое страшное: может быть он протягивает, но мы всё дольше и дольше этого не замечаем?"


Вернуться наверх
 
Эиком - электронные компоненты и радиодетали
Не в сети
 Заголовок сообщения: Re: как подключить двигатель
СообщениеДобавлено: Вс фев 12, 2012 11:03:57 
Потрогал лапой паяльник

Зарегистрирован: Чт ноя 17, 2011 16:00:49
Сообщений: 327
Рейтинг сообщения: 0
да мощность оринтировочно 250-300 Вт
просто прозванивал обмотки получается что они внутри как то ссоеденены , сопротивление между всеми концами одинаковое :dont_know:
2 отвода это пусковая обмотка 2 питание , 1 ещё неизвестно куда , при разных комутациях выводов единственное что можно так это заставить его крутиться в ту или иную сторону , а обороты собака не меняет :kill: а мне надо заставить его с разной скоростью крутиться :))


Вернуться наверх
 
Не в сети
 Заголовок сообщения: Re: как подключить двигатель
СообщениеДобавлено: Вс фев 12, 2012 11:07:08 
Вымогатель припоя
Аватар пользователя

Карма: 5
Рейтинг сообщений: 30
Зарегистрирован: Пн мар 14, 2011 15:03:27
Сообщений: 616
Откуда: Североуральск
Рейтинг сообщения: 0
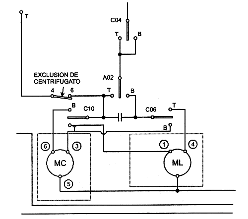
скорее всего двухскоростной, один провод общий, и по два провода на статор каждой скорости(стирка-отжим)
Вложение:
privod_004.gif [11.17 KiB]
Скачиваний: 1421
как-то так примерно


Вернуться наверх
 
Не в сети
 Заголовок сообщения: Re: как подключить двигатель
СообщениеДобавлено: Вс фев 12, 2012 11:59:25 
Потрогал лапой паяльник

Зарегистрирован: Чт ноя 17, 2011 16:00:49
Сообщений: 327
Рейтинг сообщения: 0
ну блин не знаю, я просто не вчера родился и не только лампочки менять могу , перепробывал все комбинации как только можно и не хера , но мозгом понимаю что должен быть 2-х скоростной.


Вернуться наверх
 
Не в сети
 Заголовок сообщения: Re: как подключить двигатель
СообщениеДобавлено: Вс фев 12, 2012 13:57:12 
Друг Кота
Аватар пользователя

Карма: 54
Рейтинг сообщений: 857
Зарегистрирован: Чт окт 14, 2010 19:43:23
Сообщений: 4469
Откуда: Родом из СССР
Рейтинг сообщения: 0
Ну а попробовать как советовал ШурикФФ? Или поискать схемы подключения подобных.
http://www.mastercity.ru/showthread.php?t=47150 Пробуйте и обрящете.

_________________
Не мешайте мешать!
С." Ну почему Господь так долго не протянет нам руку помощи? И самое страшное: может быть он протягивает, но мы всё дольше и дольше этого не замечаем?"


Вернуться наверх
 
Не в сети
 Заголовок сообщения: Re: как подключить двигатель
СообщениеДобавлено: Чт фев 23, 2012 18:00:42 
Родился

Зарегистрирован: Сб мар 20, 2010 17:24:59
Сообщений: 15
Рейтинг сообщения: 0
да ребятки все то ведь очень просто, все Вы говорите правильно, нужно прозвонить обмотки, но чем, да ведь Вы то все профи, но, прозванивать то нужно чем, только микроомметром или мостом, если найдете другой прибор, дам премию Нобеля, но это касается э.д. до 1000В, и мощностью до 100кВхА, да и изоляцию Вы хоть чем будете проверять подумайте и каким прибором, да и с каким испытательным напряжением


Вернуться наверх
 
Не в сети
 Заголовок сообщения: Re: как подключить двигатель
СообщениеДобавлено: Чт фев 23, 2012 22:37:52 
Друг Кота
Аватар пользователя

Карма: 54
Рейтинг сообщений: 857
Зарегистрирован: Чт окт 14, 2010 19:43:23
Сообщений: 4469
Откуда: Родом из СССР
Рейтинг сообщения: 0
Согласен полностью. Я просто привел ссылки . Чем там народ мерял не знаю . Самое главное - есть методика . Я бы пробовал тыкать . :dont_know:

_________________
Не мешайте мешать!
С." Ну почему Господь так долго не протянет нам руку помощи? И самое страшное: может быть он протягивает, но мы всё дольше и дольше этого не замечаем?"


Вернуться наверх
 
Не в сети
 Заголовок сообщения: Re: как подключить двигатель
СообщениеДобавлено: Пт фев 24, 2012 10:09:55 
Модератор
Аватар пользователя

Карма: 120
Рейтинг сообщений: 1088
Зарегистрирован: Пн дек 08, 2008 19:28:04
Сообщений: 22864
Откуда: 10км от Москвы на Север
Рейтинг сообщения: 0
ТС, если занимаетесь электрикой, то приобрести тестр просто обязаны ... . :)


Вернуться наверх
 
Не в сети
 Заголовок сообщения: Re: как подключить двигатель
СообщениеДобавлено: Чт мар 01, 2012 04:40:30 
Потрогал лапой паяльник

Зарегистрирован: Чт ноя 17, 2011 16:00:49
Сообщений: 327
Рейтинг сообщения: 0
есть и тестер и омметерный мост и просто омметер с номинальной позицией от 0.0001 ома
короче разобрался , но немного не понял все равно , движок односкоростной , просто вращение менять может по и против часовой стрелки ,
Непонятно только то , почему в одну сторону он как реактивный с места срывается а в другую запускается плавно.


Вернуться наверх
 
Не в сети
 Заголовок сообщения: Re: как подключить двигатель
СообщениеДобавлено: Чт мар 01, 2012 07:34:11 
Вымогатель припоя
Аватар пользователя

Карма: 5
Рейтинг сообщений: 30
Зарегистрирован: Пн мар 14, 2011 15:03:27
Сообщений: 616
Откуда: Североуральск
Рейтинг сообщения: 0
скорее всего что-то напутали, выложите схему, по обсуждаем :beer:


Вернуться наверх
 
Не в сети
 Заголовок сообщения: Принцип работы различных асинхронных двигателей
СообщениеДобавлено: Ср июл 17, 2013 10:09:04 
Собутыльник Кота
Аватар пользователя

Карма: -22
Рейтинг сообщений: -63
Зарегистрирован: Вт сен 14, 2010 10:27:19
Сообщений: 2584
Рейтинг сообщения: 0
Принцип работы различных асинхронных двигателей - http://youtu.be/200WrxbLlSc

Принцип работы трехфазного асинхронного двигателя http://youtu.be/IoFrK4qsgi0

Подключение 3 фазного мотора к однофазной сети 220 вольт - http://zametkielectrika.ru/podklyucheni ... znoj-seti/

Емкость рабочего конденсатора примерно 66 мкФ на 1 квт. Пусковой в 2-3 раза больше.

_________________
Будете проходить мимо- проходите!


Вернуться наверх
 
Не в сети
 Заголовок сообщения: Подключение однофазного двигателя.
СообщениеДобавлено: Ср апр 23, 2014 10:16:04 
Родился

Зарегистрирован: Ср апр 23, 2014 10:00:07
Сообщений: 11
Рейтинг сообщения: 0
Добрый день. Помогите подключить однофазный двигатель с двумя проводами. Параметры вроде такие: 60W 220B 50-60Hz 3000min. Так как я в этом деле полный чайник, прошу описать подробно и понятно если можно. Заранее спасибо!!!!!

Прилепил сюда
kоyodza


Вернуться наверх
 
Не в сети
 Заголовок сообщения: Re: Как подключить двигатель?
СообщениеДобавлено: Ср апр 23, 2014 14:38:04 
Родился

Зарегистрирован: Ср апр 23, 2014 10:00:07
Сообщений: 11
Рейтинг сообщения: 0
Что, нет мастеров в этом деле???


Вернуться наверх
 
Не в сети
 Заголовок сообщения: Re: Подключение однофазного двигателя.
СообщениеДобавлено: Ср апр 23, 2014 16:55:40 
Сверлит текстолит когтями
Аватар пользователя

Карма: 6
Рейтинг сообщений: 23
Зарегистрирован: Пн фев 07, 2011 16:19:33
Сообщений: 1178
Рейтинг сообщения: 0
электричек писал(а):
Добрый день. Помогите подключить однофазный двигатель с двумя проводами.

А чего собираетесь с двумя проводами сделать? Два провода есть два провода .Вариант один ,нет два .Подключить в одной полярности , потом провода поменять местами. :)) Вопрос не корректный. Тип двигателя? Фото? А то сейчас насочинять можно любое количество ответов один абсурдней другого.


Вернуться наверх
 
Не в сети
 Заголовок сообщения: Re: Как подключить двигатель?
СообщениеДобавлено: Сб янв 10, 2015 20:33:11 
Опытный кот
Аватар пользователя

Карма: 2
Рейтинг сообщений: 71
Зарегистрирован: Пт дек 26, 2014 09:14:33
Сообщений: 779
Откуда: K-PAX
Рейтинг сообщения: 0
Имею движок от старой стиралки SIEMENS тип двигателя (на шильдике) 304 7563 AA3 siemens 1 BV5565-2AG 711.30012/01 60/250W 220/230V 50Hz 16μF , как его поключить ?
Фото Изображение


Вложения:
26512860.jpg [45.18 KiB]
Скачиваний: 5462

_________________
Я играю дураков, поэтому меня везде воспринимают как родного.
©Савелий Крамаров.
Вернуться наверх
 
Не в сети
 Заголовок сообщения: Re: Как подключить двигатель?
СообщениеДобавлено: Вс янв 11, 2015 02:06:16 
Друг Кота
Аватар пользователя

Карма: 62
Рейтинг сообщений: 4970
Зарегистрирован: Сб янв 21, 2012 08:01:38
Сообщений: 3754
Откуда: Омск 55
Рейтинг сообщения: 0
Медали: 1
Получил миской по аватаре (1)
Для начала скажи сколько проводов выходит из двигателя. Если четыре, то цешкой отыскиваешь
пусковую и рабочую обмотку. Сопротивление пусковой больше чем у рабочей. В паспорте двигателя указан
конденсатор 16мкф. Тебе нужно найти такой или чуть меньшей емкости на напряжение не менее 400в.
Пока все, жду ответа.


Вернуться наверх
 
Не в сети
 Заголовок сообщения: Re: Как подключить двигатель?
СообщениеДобавлено: Вс янв 11, 2015 02:49:45 
Открыл глаза

Зарегистрирован: Вт сен 21, 2010 22:12:32
Сообщений: 74
Рейтинг сообщения: 0
Если выводов ШЕСТЬ то возможно присутствия в нем тахометра ....У мня похожая БОЛВАНКА крутит до 15 000 об\мин Уравляю обычным диммером на тиристоре...


Вернуться наверх
 
Показать сообщения за:  Сортировать по:  Вернуться наверх
Начать новую тему Ответить на тему  [ Сообщений: 44 ]  1, ,  

Часовой пояс: UTC + 3 часа


Кто сейчас на форуме

Сейчас этот форум просматривают: нет зарегистрированных пользователей и гости: 54


Вы не можете начинать темы
Вы не можете отвечать на сообщения
Вы не можете редактировать свои сообщения
Вы не можете удалять свои сообщения
Вы не можете добавлять вложения

Найти:
Перейти:  


Powered by phpBB © 2000, 2002, 2005, 2007 phpBB Group
Русская поддержка phpBB
Extended by Karma MOD © 2007—2012 m157y
Extended by Topic Tags MOD © 2012 m157y